* Поиск по сайту Вверх Вниз



Начать новую тему Ответить на тему  [ Сообщений: 42 ]  На страницу Пред.  1, 2, 3  След.
Автор Сообщение
 Заголовок сообщения: Re: очень нада, проблема с электрикой
СообщениеДобавлено: 01 дек 2012, 15:28 
Не в сети
Любитель
Любитель
Аватара пользователя

Зарегистрирован: 02 фев 2010, 04:00
Сообщения: 37
Тем: 5
Откуда: Барнаул
Машина: Toyota Vista
О машине: sv50 3sfse
Репутация: 0
Рекламные ссылки. Показывается только незарегистрированным пользователям


я же писал гена выдает 15v/ cейчас подкурил ещё раз.завелась работала нормально пока была холодная прогрелась и опять началось. фары потускнели музло вырубилось. фары потухли.все лампочки потухли..но сука работала. причем ровно.

_________________
Изображение


Вернуться к началу
 Профиль Отправить email  
Ответить на тему 

 Заголовок сообщения: Re: очень нада, проблема с электрикой
СообщениеДобавлено: 01 дек 2012, 17:42 
Не в сети
Специалист
Специалист
Аватара пользователя

Зарегистрирован: 18 апр 2012, 18:17
Сообщения: 335
Тем: 20
Откуда: Новосибирск
Машина: Toyota Vista Ardeo
О машине: 3S-FSE SV50
Репутация: 116
Помень напряжение и силу тока в динамике. т.е от холодной только что заведеной машины до того момента как она начнет выеб..ся.


Вернуться к началу
 Профиль Отправить email  
Ответить на тему 
 Заголовок сообщения: Re: очень нада, проблема с электрикой
СообщениеДобавлено: 01 дек 2012, 17:57 
Не в сети
Любитель
Любитель
Аватара пользователя

Зарегистрирован: 02 фев 2010, 04:00
Сообщения: 37
Тем: 5
Откуда: Барнаул
Машина: Toyota Vista
О машине: sv50 3sfse
Репутация: 0
сейчас завел поработала опять опцепил + клемму и она заглохла. сука. предохранитель на гене хороший. попробовал снова завести она только цокает. да и давно хотел спросить что за пищщаший звук в районе дросселя?

_________________
Изображение


Вернуться к началу
 Профиль Отправить email  
Ответить на тему 
 Заголовок сообщения: Re: очень нада, проблема с электрикой
СообщениеДобавлено: 01 дек 2012, 19:09 
Не в сети
Специалист
Специалист
Аватара пользователя

Зарегистрирован: 18 апр 2012, 18:17
Сообщения: 335
Тем: 20
Откуда: Новосибирск
Машина: Toyota Vista Ardeo
О машине: 3S-FSE SV50
Репутация: 116
У моей ничего не пищит. Может внимания не обращал. А если без акб не работает ищи по проводке или в какой то момент гена перестает давать ток.


Вернуться к началу
 Профиль Отправить email  
Ответить на тему 
 Заголовок сообщения: Re: очень нада, проблема с электрикой
СообщениеДобавлено: 01 дек 2012, 19:24 
Не в сети
Гуру
Гуру
Аватара пользователя

Зарегистрирован: 06 сен 2010, 03:00
Сообщения: 4842
Тем: 44
Откуда: Якутск
Блог: Посмотреть блог (1)
Машина: Toyota Vista Ardeo
О машине: 2002, 3S-FE, 4WD
Репутация: 1093
Походу в генераторе проблема. Или проводке от генератора.

_________________
Toyota Vista Ardeo - 06.1999, SV55, 3S-FE, 4WD, V=2.0, Металлик, Eneos 10w40, 205x65x15
Toyota Vista Ardeo - 04.2002, SV55, 3S-FE, 4WD, V=2.0, Перламутр, Ravenol 10w40, 215x55x17
Я Драйве2 - https://www.drive2.ru/r/toyota/452069429514076326/


Вернуться к началу
 Профиль Отправить email  
Ответить на тему 
 Заголовок сообщения: Re: очень нада, проблема с электрикой
СообщениеДобавлено: 01 дек 2012, 20:05 
Не в сети
Специалист
Специалист
Аватара пользователя

Зарегистрирован: 30 авг 2011, 21:16
Сообщения: 116
Тем: 9
Откуда: Бердск
Машина: Toyota Vista Ardeo
О машине: 2000г.sv50 3s fse
Репутация: -12
У меня на висте sv-30 такая же история была, купил до дома кое как доехал,вылечил заменой генератора по моему в трешку обошелся.


Вернуться к началу
 Профиль Отправить email  
Ответить на тему 
 Заголовок сообщения: Re: очень нада, проблема с электрикой
СообщениеДобавлено: 01 дек 2012, 20:17 
Не в сети
Специалист
Специалист
Аватара пользователя

Зарегистрирован: 18 апр 2012, 18:17
Сообщения: 335
Тем: 20
Откуда: Новосибирск
Машина: Toyota Vista Ardeo
О машине: 3S-FSE SV50
Репутация: 116
Автор, прицепи вольтметр и заведи машину. Как только начнет падать ток зарядки (видимо это и происходит) посмотри не начинает ли понемногу проскальзывать ремень гены. Может быть в подшипниках гены мало смазки и его начинает понемногу клинить или от выработка появляется дисбаланс. Ведь данная хрень появляется только при повышении температуры двига.


Вернуться к началу
 Профиль Отправить email  
Ответить на тему 
 Заголовок сообщения: Re: очень нада, проблема с электрикой
СообщениеДобавлено: 01 дек 2012, 21:49 
Не в сети
Любитель
Любитель
Аватара пользователя

Зарегистрирован: 01 май 2012, 20:28
Сообщения: 30
Тем: 3
Машина: Toyota Vista Ardeo
О машине: sv50G-WG 3sfse
Репутация: 0
Начни плесать с генератора и это факт


Вернуться к началу
 Профиль Отправить email  
Ответить на тему 
 Заголовок сообщения: Re: очень нада, проблема с электрикой
СообщениеДобавлено: 01 дек 2012, 22:02 
Не в сети
Любитель
Любитель
Аватара пользователя

Зарегистрирован: 02 фев 2010, 04:00
Сообщения: 37
Тем: 5
Откуда: Барнаул
Машина: Toyota Vista
О машине: sv50 3sfse
Репутация: 0
сейчас вообще все потухло. ремень сука сильно свистеть стал. убрал клеммы с акб и все заглохла. пойду пиво пить. да думать дальше.

_________________
Изображение


Вернуться к началу
 Профиль Отправить email  
Ответить на тему 
 Заголовок сообщения: Re: очень нада, проблема с электрикой
СообщениеДобавлено: 01 дек 2012, 22:05 
Не в сети
модератор
Аватара пользователя

Зарегистрирован: 27 окт 2008, 04:00
Сообщения: 12728
Тем: 15
Откуда: Вятка
Машина: др. Японка
О машине: Toyota Prius 51
Репутация: 2381
Так нужно было сразу указать, что напругу меряли на клемме генератора и аккумулятора, а то из первого поста получается, что замеряли на клеммах самого аккумулятора и клеммах которые к нему подходят. В данном случае просто прозвоните плюс от аккумулятора до генератора, получается он на обрыве, посмотрю схему, возможно стоит предохранитель 30-40 А.

_________________
Vista Ardeo 1999, SV50, D4, Мультик, TV...


Вернуться к началу
 Профиль Отправить email  
Ответить на тему 
 Заголовок сообщения: Re: очень нада, проблема с электрикой
СообщениеДобавлено: 01 дек 2012, 22:16 
Не в сети
Любитель
Любитель
Аватара пользователя

Зарегистрирован: 02 фев 2010, 04:00
Сообщения: 37
Тем: 5
Откуда: Барнаул
Машина: Toyota Vista
О машине: sv50 3sfse
Репутация: 0
сейчас оба аккумулятора сдохли. дозаводился. ток замерить в разрыв плюсовой клеммы? ни каких предохранителей вроде быть не должно

_________________
Изображение


Вернуться к началу
 Профиль Отправить email  
Ответить на тему 
 Заголовок сообщения: Re: очень нада, проблема с электрикой
СообщениеДобавлено: 01 дек 2012, 22:20 
Не в сети
модератор
Аватара пользователя

Зарегистрирован: 27 окт 2008, 04:00
Сообщения: 12728
Тем: 15
Откуда: Вятка
Машина: др. Японка
О машине: Toyota Prius 51
Репутация: 2381
Зачем мерять ток? Если генератор выдает 15В, то просто тестером прозвоните цепь между генератором и + аккумулятора, скорее всего будет обрыв.

_________________
Vista Ardeo 1999, SV50, D4, Мультик, TV...


Вернуться к началу
 Профиль Отправить email  
Ответить на тему 
 Заголовок сообщения: Re: очень нада, проблема с электрикой
СообщениеДобавлено: 01 дек 2012, 22:27 
Не в сети
Любитель
Любитель
Аватара пользователя

Зарегистрирован: 02 фев 2010, 04:00
Сообщения: 37
Тем: 5
Откуда: Барнаул
Машина: Toyota Vista
О машине: sv50 3sfse
Репутация: 0
есть схема как идет провод от + до гены. и ещё вопрос как снимается блок предохранителей который под капотом.

_________________
Изображение


Вернуться к началу
 Профиль Отправить email  
Ответить на тему 
 Заголовок сообщения: Re: очень нада, проблема с электрикой
СообщениеДобавлено: 01 дек 2012, 23:30 
Не в сети
модератор
Аватара пользователя

Зарегистрирован: 27 окт 2008, 04:00
Сообщения: 12728
Тем: 15
Откуда: Вятка
Машина: др. Японка
О машине: Toyota Prius 51
Репутация: 2381
Схему посмотрел, + идет через 100 амперный предохранитель, он должен быть цел, иначе не завелось бы авто, нужно проверить клемму на генераторе и клемму на этом предохранителе. Если нормально - проверять проводку между ними.

_________________
Vista Ardeo 1999, SV50, D4, Мультик, TV...


Вернуться к началу
 Профиль Отправить email  
Ответить на тему 
 Заголовок сообщения: Re: очень нада, проблема с электрикой
СообщениеДобавлено: 03 дек 2012, 11:32 
Не в сети
Специалист
Специалист
Аватара пользователя

Зарегистрирован: 26 дек 2011, 21:12
Сообщения: 108
Тем: 13
Откуда: Белгород
Машина: Toyota Vista Ardeo
О машине: SV55 3S-FE 4WD 1999
Репутация: 429
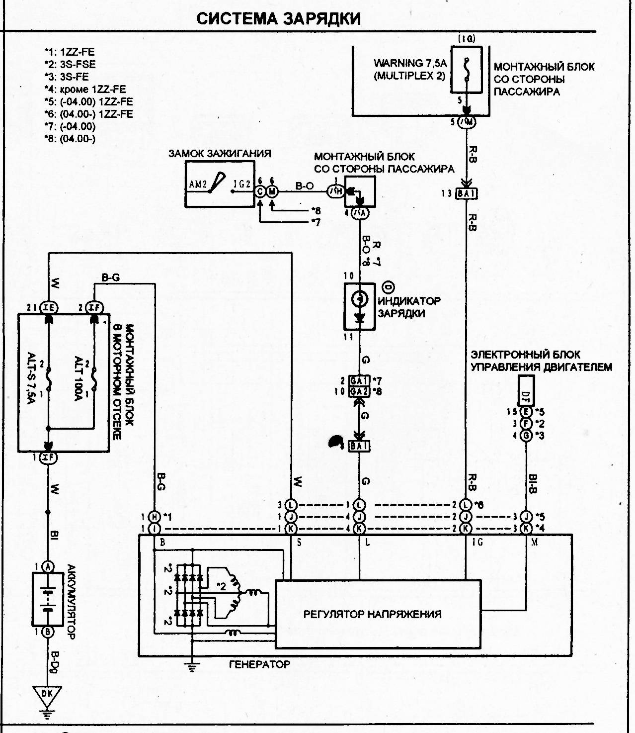
На панели приборов индикатор заряда горит?
Вот схема:


Вложения:
Система зарядки vista 01.jpg
Система зарядки vista 01.jpg [ 197.35 КБ | Просмотров: 535 ]
Вернуться к началу
 Профиль Отправить email  
Ответить на тему 

Показать сообщения за:  Поле сортировки  
Начать новую тему Ответить на тему

 [ Сообщений: 42 ]  На страницу Пред.  1, 2, 3  След.





* Поиск по сайту Вверх Вниз

Кто сейчас на конференции

Сейчас этот форум просматривают: нет зарегистрированных пользователей и гости: 22


Вы не можете начинать темы
Вы не можете отвечать на сообщения
Вы не можете редактировать свои сообщения
Вы не можете удалять свои сообщения
Вы не можете добавлять вложения

Найти:
Перейти:  
Текущее время: 01 май 2026, 15:18
Часовой пояс: UTC + 7 часов
Powered by phpbb. (c) VistaClub.ru.    * Статистика