* Поиск по сайту Вверх Вниз



Начать новую тему Ответить на тему  [ Сообщений: 2 ] 
Автор Сообщение
 Заголовок сообщения: Удаление блока ABS SV35.
СообщениеДобавлено: 16 фев 2016, 11:58 
Не в сети
Начинающий
Начинающий

Зарегистрирован: 16 фев 2016, 11:52
Сообщения: 2
Тем: 1
Откуда: Тустла Гутьерес
Машина: Toyota Vista
О машине: SV35 4WD
Репутация: 0
Рекламные ссылки. Показывается только незарегистрированным пользователям


Доброго времени суток! С утра читаю интернеты в поисках мануала как выкинуть блок абс и какие трубки в какой тройник ставить. Имеется следующая проблема - клинят тормоза на всех 4-х колесах. Приходится с десяток раз в день спускать тормозуху на трубке которая в блоке АБС (по моим оценкам обратка). Начитавшись инфы решил выкинуть блок АБС (все равно лампа АБС горит). ВУТ менялся, не помогло. Подозрения на залипший электромагнитный клапан, хотя фишки на абс отцеплены. Может ли кто нибудь ткнуть носом как правильно стать без АБСочным?


Вернуться к началу
 Профиль Отправить email  
Ответить на тему 

 Заголовок сообщения: Re: Удаление блока ABS SV35
СообщениеДобавлено: 17 фев 2016, 01:15 
Не в сети
модератор
Аватара пользователя

Зарегистрирован: 27 окт 2008, 04:00
Сообщения: 12731
Тем: 15
Откуда: Вятка
Машина: др. Японка
О машине: Toyota Prius 51
Репутация: 2381
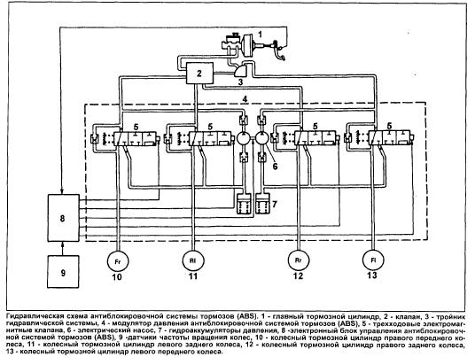
Без АБС нужны два тройника и регулятор давления на задние колеса. Подключаются контуры крестом, т.е. перед лево+зад право и перед право+зад лево, трубки от главного до тройников показаны пунктиром. В системе с АБС как таковой обратки нет. Все четыре колеса могут клинить при отключенной системе абс только из-за главного тормозного судя по схеме.


Вложения:
без абс.jpg
без абс.jpg [ 13.25 КБ | Просмотров: 1177 ]
регулятор.jpg
регулятор.jpg [ 6.75 КБ | Просмотров: 1177 ]
абс.jpg
абс.jpg [ 44.79 КБ | Просмотров: 1177 ]

_________________
Vista Ardeo 1999, SV50, D4, Мультик, TV...
Вернуться к началу
 Профиль Отправить email  
Ответить на тему 

Показать сообщения за:  Поле сортировки  
Начать новую тему Ответить на тему

 [ Сообщений: 2 ] 





* Поиск по сайту Вверх Вниз

Кто сейчас на конференции

Сейчас этот форум просматривают: нет зарегистрированных пользователей и гости: 0


Вы не можете начинать темы
Вы не можете отвечать на сообщения
Вы не можете редактировать свои сообщения
Вы не можете удалять свои сообщения
Вы не можете добавлять вложения

Найти:
Перейти:  
Текущее время: 05 май 2026, 15:38
Часовой пояс: UTC + 7 часов
Powered by phpbb. (c) VistaClub.ru.    * Статистика