* Поиск по сайту Вверх Вниз



Начать новую тему Ответить на тему  [ Сообщений: 4 ] 
Автор Сообщение
 Заголовок сообщения: Дворники
СообщениеДобавлено: 19 фев 2021, 16:21 
Не в сети
Начинающий
Начинающий

Зарегистрирован: 12 фев 2021, 10:38
Сообщения: 8
Тем: 3
Откуда: Приморский край
Машина: др. Toyota
О машине: Кузов zzv50.двигатель1zz
Репутация: 0
Рекламные ссылки. Показывается только незарегистрированным пользователям


Ребят,может кто подскажет.после большого снега перестали работать первое и второе положение дворников,третье работает.раньше при замерзании было такое,но спустя немного времени опять работали.предохранители смотрел целые,моторчик разбирал на вид всё целое и без запаха гари.гитару на руле тоже смотрел.может где есть какая релюха которая нагнулась.виста у меня 2002г.может кто сталкивался,подскажите


Вернуться к началу
 Профиль Отправить email  
Ответить на тему 

 Заголовок сообщения: Re: Дворники
СообщениеДобавлено: 12 мар 2021, 10:04 
Не в сети
Гуру
Гуру
Аватара пользователя

Зарегистрирован: 06 сен 2010, 03:00
Сообщения: 4841
Тем: 44
Откуда: Якутск
Блог: Посмотреть блог (1)
Машина: Toyota Vista Ardeo
О машине: 2002, 3S-FE, 4WD
Репутация: 1093
Попробуй заменить гитару.

_________________
Toyota Vista Ardeo - 06.1999, SV55, 3S-FE, 4WD, V=2.0, Металлик, Eneos 10w40, 205x65x15
Toyota Vista Ardeo - 04.2002, SV55, 3S-FE, 4WD, V=2.0, Перламутр, Ravenol 10w40, 215x55x17
Я Драйве2 - https://www.drive2.ru/r/toyota/452069429514076326/


Вернуться к началу
 Профиль Отправить email  
Ответить на тему 
 Заголовок сообщения: Re: Дворники
СообщениеДобавлено: 12 мар 2021, 10:06 
Не в сети
Начинающий
Начинающий

Зарегистрирован: 12 фев 2021, 10:38
Сообщения: 8
Тем: 3
Откуда: Приморский край
Машина: др. Toyota
О машине: Кузов zzv50.двигатель1zz
Репутация: 0
Гитару переключаю, питание на фишке моторчика появляется


Вернуться к началу
 Профиль Отправить email  
Ответить на тему 
 Заголовок сообщения: Re: Дворники
СообщениеДобавлено: 14 мар 2021, 02:28 
Не в сети
модератор
Аватара пользователя

Зарегистрирован: 27 окт 2008, 04:00
Сообщения: 12728
Тем: 15
Откуда: Вятка
Машина: др. Японка
О машине: Toyota Prius 51
Репутация: 2381
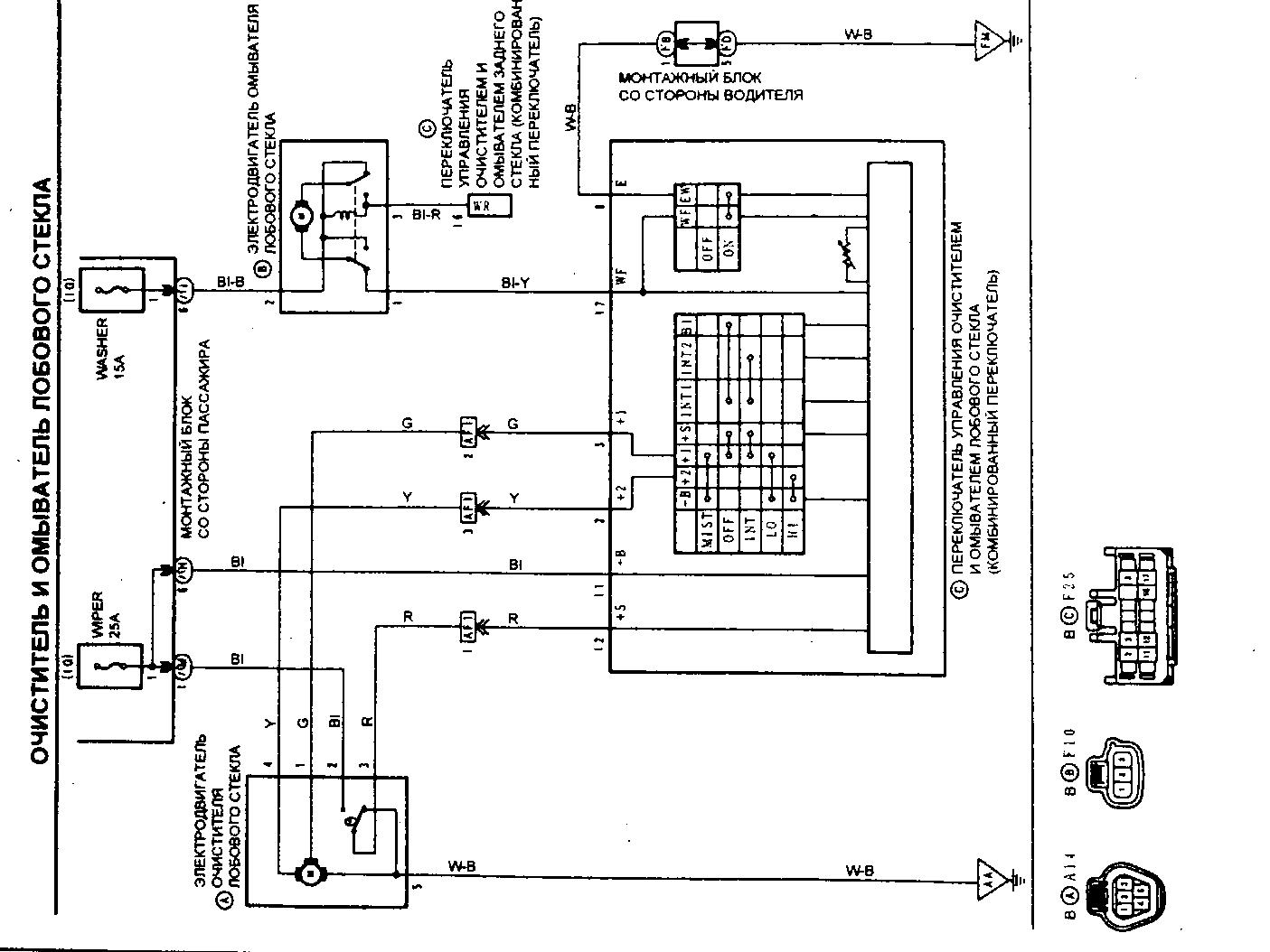
Реле встроено в гитару, на каком контакте появляется питание? Когда вскрывали моторчик все три щетки целые? В режимах прерывистый и медленно используется контакт 1 и средняя щетка, в быстром режиме контакт 4 и соответствующая щетка.


Вложения:
щетки.jpg
щетки.jpg [ 183.45 КБ | Просмотров: 5976 ]

_________________
Vista Ardeo 1999, SV50, D4, Мультик, TV...
Вернуться к началу
 Профиль Отправить email  
Ответить на тему 

Показать сообщения за:  Поле сортировки  
Начать новую тему Ответить на тему

 [ Сообщений: 4 ] 





* Поиск по сайту Вверх Вниз

Кто сейчас на конференции

Сейчас этот форум просматривают: нет зарегистрированных пользователей и гости: 24


Вы не можете начинать темы
Вы не можете отвечать на сообщения
Вы не можете редактировать свои сообщения
Вы не можете удалять свои сообщения
Вы не можете добавлять вложения

Найти:
Перейти:  
Текущее время: 26 апр 2026, 20:30
Часовой пояс: UTC + 7 часов
Powered by phpbb. (c) VistaClub.ru.    * Статистика