* Поиск по сайту Вверх Вниз



Начать новую тему Ответить на тему  [ Сообщений: 32 ]  На страницу 1, 2, 3  След.
Автор Сообщение
 Заголовок сообщения: Ремень ГРМ порвался в пути
СообщениеДобавлено: 16 апр 2026, 15:44 
В сети
Начинающий
Начинающий

Зарегистрирован: 16 апр 2026, 15:36
Сообщения: 16
Тем: 1
Откуда: Новосибирск
Машина: Toyota Vista
Репутация: 0
Рекламные ссылки. Показывается только незарегистрированным пользователям


Всем привет!
Тойота Виста 2000 г. Двиг 3 s-fse (D4).
Сегодня в пути заглох двиг. Сначала не понял в чем дело, попробовал завести. Крутит как никогда резво мягко, но не заводится и даже не схватывает. Открыл капот, подумал однако ремень порвался. Поймал Ниву, прицепили, утянули домой.
Возникли вопросы, так как сам не совсем в этом шарю. В инете начитался, что на 100% у этих движков гнет клапана когда рвется ремень и ещё читал, что может и ГБЦ на выброс.
Такой вопрос, с чего начинать. Скорее всего сначала снять головку и посмотреть, а уж потом ремень менять, так?


Вернуться к началу
 Профиль Отправить email  
Ответить на тему 

 Заголовок сообщения: Re: Ремень ГРМ порвался в пути
СообщениеДобавлено: 16 апр 2026, 22:10 
Не в сети
модератор
Аватара пользователя

Зарегистрирован: 27 окт 2008, 04:00
Сообщения: 12728
Тем: 15
Откуда: Вятка
Машина: др. Японка
О машине: Toyota Prius 51
Репутация: 2381
Так ремень порвался или нет?

_________________
Vista Ardeo 1999, SV50, D4, Мультик, TV...


Вернуться к началу
 Профиль Отправить email  
Ответить на тему 
 Заголовок сообщения: Re: Ремень ГРМ порвался в пути
СообщениеДобавлено: 16 апр 2026, 22:23 
В сети
Начинающий
Начинающий

Зарегистрирован: 16 апр 2026, 15:36
Сообщения: 16
Тем: 1
Откуда: Новосибирск
Машина: Toyota Vista
Репутация: 0
Я не открывал, но думаю да. Просто после того как заглох, начал чисто, мягко крутить стартер, как будто без нагрузки движка. Когда работал нормально он горазда грубее крутил. А тут прямо слышится совсем по другому.

Добавлено спустя 1 минуту 37 секунд:
Кстати, можно ли как то проверить не разбирая крышку, порвался ремень или нет?


Вернуться к началу
 Профиль Отправить email  
Ответить на тему 
 Заголовок сообщения: Re: Ремень ГРМ порвался в пути
СообщениеДобавлено: 17 апр 2026, 00:34 
Не в сети
модератор
Аватара пользователя

Зарегистрирован: 27 окт 2008, 04:00
Сообщения: 12728
Тем: 15
Откуда: Вятка
Машина: др. Японка
О машине: Toyota Prius 51
Репутация: 2381
Так снять верхнюю крышку вроде проблем нет, если оборвало, то клапана вероятнее всего загнуло.

_________________
Vista Ardeo 1999, SV50, D4, Мультик, TV...


Вернуться к началу
 Профиль Отправить email  
Ответить на тему 
 Заголовок сообщения: Re: Ремень ГРМ порвался в пути
СообщениеДобавлено: 17 апр 2026, 04:39 
В сети
Начинающий
Начинающий

Зарегистрирован: 16 апр 2026, 15:36
Сообщения: 16
Тем: 1
Откуда: Новосибирск
Машина: Toyota Vista
Репутация: 0
Хорошо, попробую.

Добавлено спустя 4 часа 41 минуту 42 секунды:
В общем попробовал открутить верхнюю крышку грм, получилось только 2 болта открутить и то с проблемами. Правый под генератором открутил и слева верхний. Ниже, который слева не смог открутить, имеющиеся ключи в наличии не смогли схватиться за шлямбур болтика. Точнее нет пространства для оборота ключа, хотя бы небольшого. Там короче много чего снимать нужно, дабы добраться до этих болтов. Ну да ладно, поищу ещё варианты ключей.
Крышку получилось чуть оттапырить и ремень то оказывается на месте, только в очень ужасном состоянии, весь в трещинах. Думал что может в порванном виде так висит. Попробовал ключем надавить, крепко сидит. Попробовал стартером покрутить, ремень крутит нормально. Правда аккумулятор севший был пока тянули на троссу, вкючал аварийку. Вечером заряжу аккумулятор и попробую снова. Ну, ремень однозначно буду менять, весь в трещинах и не сегодня так как говорится завтра он всё равно порвется. Что тогда, почему заглох и не заводится и даже чуть не схватывает? ТНВД, но его я менял на новый оригинал года 4 назад, езжу мало. Может топливный насос, который в баке. В общем будем искать. Успокаивает то, что клапана целые, раз крутит ремень. В инете почитал, причин много, какая из них, фиг знает. Может у кого была подобная ситуация, когда в пути заглохла и не заводится?


Вернуться к началу
 Профиль Отправить email  
Ответить на тему 
 Заголовок сообщения: Re: Ремень ГРМ порвался в пути
СообщениеДобавлено: 17 апр 2026, 12:30 
Не в сети
модератор
Аватара пользователя

Зарегистрирован: 27 окт 2008, 04:00
Сообщения: 12728
Тем: 15
Откуда: Вятка
Машина: др. Японка
О машине: Toyota Prius 51
Репутация: 2381
Возможно на ремне осыпалась часть зубчиков и ремень провернулся на котором то шкиве. В этом случае нужно смотреть на сколько зубьев проскочил ремень и если на немного, то возможно клапана не зацепило. Лучше конечно посмотреть эндоскопом через свечные отверстия на отсутствие следов контакта поршней с клапанами.

_________________
Vista Ardeo 1999, SV50, D4, Мультик, TV...


Вернуться к началу
 Профиль Отправить email  
Ответить на тему 
 Заголовок сообщения: Re: Ремень ГРМ порвался в пути
СообщениеДобавлено: 17 апр 2026, 13:19 
В сети
Начинающий
Начинающий

Зарегистрирован: 16 апр 2026, 15:36
Сообщения: 16
Тем: 1
Откуда: Новосибирск
Машина: Toyota Vista
Репутация: 0
Но, если бы загнуло клапана, то звездочка распредвала не крутилась бы, разве не так? Ремень крутит двигатель, к тому же чисто, без каких либо посторонних металлических звуков. Я конечно не знаток, спасибо за советы, или я что то не так понимаю? В инете разные видики смотрел, многие крутят вал, если свободно крутится, то клапана в норме, если стопорит вал, то клапанам хана. В моем случае всё крутится прекрасно.


Вернуться к началу
 Профиль Отправить email  
Ответить на тему 
 Заголовок сообщения: Re: Ремень ГРМ порвался в пути
СообщениеДобавлено: 17 апр 2026, 22:42 
Не в сети
модератор
Аватара пользователя

Зарегистрирован: 27 окт 2008, 04:00
Сообщения: 12728
Тем: 15
Откуда: Вятка
Машина: др. Японка
О машине: Toyota Prius 51
Репутация: 2381
Если не согнуло, коленвал упрется, а согнуло, то и упираться уже не в чего.Для начала нужно увидеть первопричину, гадать тут бесполезно.

_________________
Vista Ardeo 1999, SV50, D4, Мультик, TV...


Вернуться к началу
 Профиль Отправить email  
Ответить на тему 
 Заголовок сообщения: Re: Ремень ГРМ порвался в пути
СообщениеДобавлено: 18 апр 2026, 13:56 
В сети
Начинающий
Начинающий

Зарегистрирован: 16 апр 2026, 15:36
Сообщения: 16
Тем: 1
Откуда: Новосибирск
Машина: Toyota Vista
Репутация: 0
В общем приехал сегодня механик. Сделал диагностику. По движку всё по сути нормально. В блоке предохранителей предохранитель на 15А IG2 сгоревший. Вчера я этот предохранитель менял, но не завелся. Он поменял и завелась машина как и ранее. Поработала несколько минут, заглушил, через минут 5 снова завел, всё нормально. На третий раз завел, через секунды 2-3 предохранитель снова сгорел. И так ещё раза два. Где то провод на массу коротит, вот и перегорает. За работу не стал брать деньги, только за диагностику. Дал номер тел. электрика, говорит позвони ему пусть провода прозвонит. Если откажется притащишь авто ко мне, сам покопаюсь. Он уехал, я поставил последний имеющийся предохранитель на 7.5, а должно на 15. Просто на 15 закончились. Завелся, чисто хорошо работал минут 10, предохранитель перестал сгорать. Заглушил, по новому завел, ещё минут 5 поработал. Заглушил. На третий раз как в той сказке заводить начал, а он схватывает, заводится и совсем слабые обороты и тут же глохнет. Почти сразу глохнет, чуть заведется, обороты не развивает и глохнет. Электрику пока не стал звонить, так как предохр. не сгорает. В общем пока не знаю что делать, вызывать эл. или нет.


Вернуться к началу
 Профиль Отправить email  
Ответить на тему 
 Заголовок сообщения: Re: Ремень ГРМ порвался в пути
СообщениеДобавлено: 18 апр 2026, 21:09 
Не в сети
модератор
Аватара пользователя

Зарегистрирован: 27 окт 2008, 04:00
Сообщения: 12728
Тем: 15
Откуда: Вятка
Машина: др. Японка
О машине: Toyota Prius 51
Репутация: 2381
По схеме для D4 нашел только, что с этого предохранителя запитаны катушки зажигания и бензонасос, по последним предложениям поста похоже бензонасос не запускается.

_________________
Vista Ardeo 1999, SV50, D4, Мультик, TV...


Вернуться к началу
 Профиль Отправить email  
Ответить на тему 
 Заголовок сообщения: Re: Ремень ГРМ порвался в пути
СообщениеДобавлено: 18 апр 2026, 21:30 
В сети
Начинающий
Начинающий

Зарегистрирован: 16 апр 2026, 15:36
Сообщения: 16
Тем: 1
Откуда: Новосибирск
Машина: Toyota Vista
Репутация: 0
Спасибо! Вот возможно провод от бензонасоса и коротит об массу. Буду искать завтра. В инете находил точно такие 2 случая с предохр. 15А IG2 и в обеих случаях в косе об впускной коллектор перетерлось и замыкание на массу. Только не сообщалось там, что за провод коротил. Да и наверное они и сами не знали, что за провод. Один из них с таким же движком 3s-fse Виста. Тоже предохранитель IG2 сгорал при запуске. Значит провода идущие к предохранителю там находятся. Буду завтра искать. Только вечером пробовал снова завести, то теперь он опять даже не схватывает. Завтра придется видимо коллектор снимать, дабы добраться до косы.


Вернуться к началу
 Профиль Отправить email  
Ответить на тему 
 Заголовок сообщения: Re: Ремень ГРМ порвался в пути
СообщениеДобавлено: 18 апр 2026, 22:41 
Не в сети
модератор
Аватара пользователя

Зарегистрирован: 27 окт 2008, 04:00
Сообщения: 12728
Тем: 15
Откуда: Вятка
Машина: др. Японка
О машине: Toyota Prius 51
Репутация: 2381
Для начала можно проверить напругу на бензонасосе.

_________________
Vista Ardeo 1999, SV50, D4, Мультик, TV...


Вернуться к началу
 Профиль Отправить email  
Ответить на тему 
 Заголовок сообщения: Re: Ремень ГРМ порвался в пути
СообщениеДобавлено: 18 апр 2026, 23:03 
В сети
Начинающий
Начинающий

Зарегистрирован: 16 апр 2026, 15:36
Сообщения: 16
Тем: 1
Откуда: Новосибирск
Машина: Toyota Vista
Репутация: 0
Мультиметр есть, но вряд ли сам смогу это проверить, не силен в этом. Сегодня звонил одному электрику, так он загнул такие цены, за приезд только 2500 р. + работа. Город небольшой, хороших спецов трудно найти. Ладно, что то придумаю наверное.

Добавлено спустя 19 часов 34 минуты 36 секунд:
Сегодня снял впускной коллектор. Поискал где может коротить провод, но увы, ничего не нашел. На несколько раз проверил, нет. Но, сейчас видимо он уже не коротит или вообще отгорел и разрыв может в плюсовом проводе.
Проверил свечи, сухие. Посмотрел искру, всё нормально, все свечи искрят. Бензонасос по ходу не работает. Снял заднее сиденье, приштырил ухо к люку бензонасоса, покрутил человек стартером, тишина, жужжания моторчика бензонасоса нет. Не знаю, подозреваю что плюсовой провод идущий на бензонасос. Кто знает, какой цветом плюсовой провод в штекере бензонасоса? Там 5 проводков, 2 толстых, синий и белый с черными полосами и 3 потоньше. Белый и толстый который наверное?
Нет, я понимаю, сейчас многие наверное думают, что ты мужик дибилизмом занимаешься, позови электрика и нет проблем. Да приглашал одного, горе-электрика-механика, по объявлению. В объявлении подписывают, что электрики, а сами хуже меня понимают в этом, нет, я серьезно. Приехал, сделал диагностику, заменил предохранитель, который я вечером перед этим тоже менял. У него завелась машина, а у меня нет, удивился. Правда завелась пару раз, а потом снова предохранитель сгорел и так раза 3 - 4. Посмотрел он и говорит, что не знает где замыкает и даже особо искать не стал. И ещё жучок пытался потолще на сгоревший предохранитель намотать. Вот вам и электрик. Повторюсь, выше уже говорил, после него я ставил ещё предохранитель и он перестал сгорать, видимо провод отлип или вообще оборвался при замыкании. В общем за работу не взял денег, только за диагностику. Дал он номер телефона другого электрика. Позвонил я ему, а он говорит только за приезд ничего не делая 2500 р. + работа и т.д. и т.п. Ну, я ещё не совсем с катушки слетел и не настолько богат, чтобы просто так платить 2500 р. за то, что он приехал, а будет результат или нет, бабка надвое сказала. Один приезжал и толку никакого. Город у нас маленький, хороших спецов трудно найти. Послезавтра буду искать снова электрика. Просто хотел пока не нашел электрика сам поискать причину. Здесь по поиску и в инете искал ответ, какой плюсовой провод заходит в бензонасос и как правильно проверить лампочкой провода идущие к нему, ну или мультиметром, пищалкой прозвонить, не нашел ответа. Или плохо искал, или же не так сформулировал вопрос..


Вернуться к началу
 Профиль Отправить email  
Ответить на тему 
 Заголовок сообщения: Re: Ремень ГРМ порвался в пути
СообщениеДобавлено: 20 апр 2026, 03:14 
Не в сети
Специалист
Специалист
Аватара пользователя

Зарегистрирован: 21 апр 2014, 19:07
Сообщения: 444
Откуда: хабаровск
Машина: Toyota Vista Ardeo
О машине: sv55 серебро 4WDкнопка печка ипс
Репутация: 438
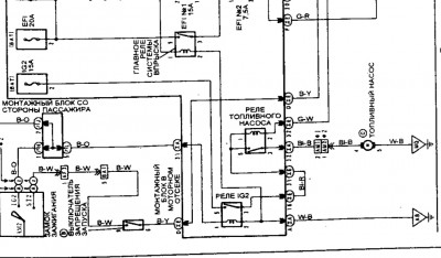
Смотрите топливный насос , пред IG2 идёт на насос . На схеме всё предельно ясно , от куда идёт питание на насос и цвета проводов . Фильтра в баке давно менялись? Насос испытывает большую нагрузку что пред вышибает , или ему хана или грязью забилось , вытаскиваем фишку с бензонасоса в пины толстых проводов белого с черной полоской и голубого с черной полоской втыкаем лампочку . крутим стартер . Лампочка загорается , покупаем фильтра , тонкой очистки по году выпуска , и насос .


Вложения:
Screenshot_2026-04-20-06-13-31-07_c0fc23361849dfc0a4b4c6dd2adcac79.jpg
Screenshot_2026-04-20-06-13-31-07_c0fc23361849dfc0a4b4c6dd2adcac79.jpg [ 174.41 КБ | Просмотров: 506 ]
Вернуться к началу
 Профиль Отправить email  
Ответить на тему 
 Заголовок сообщения: Re: Ремень ГРМ порвался в пути
СообщениеДобавлено: 20 апр 2026, 06:38 
В сети
Начинающий
Начинающий

Зарегистрирован: 16 апр 2026, 15:36
Сообщения: 16
Тем: 1
Откуда: Новосибирск
Машина: Toyota Vista
Репутация: 0
Спасибо огромное за схему и за совет! Ну, это для понимающего в схемах предельно всё ясно, а я из всего этого только понял то, что подписано "Топливный насос", "Реле" и т.д.) Цвета проводов не понял как их там расшифровать. Забивал в поиск, выдало "Bl-B означает чёрный с синей полосой". И всё.
Ладно, к сожалению, придется электрика искать, ему будет точно понятно всё по схеме.
В схеме есть маркировка идущая от топливного насоса AM1, AM2 - это соединение фишек? Если так, то это в салоне или под капотом?
В пины толстых проводов белого с черной полоской и синего с черной полоской втыкал лампочку ещё вчера. Стартером правда не крутил, а просто включил зажигание, ткнул лампочку, она не горит. Сегодня попробую стартером крутя лампочку впихнуть. То есть, если лампочка горит при прокрутке стартером, то насосу хана?

Добавлено спустя 1 час 49 минут 31 секунду:
сам писал(а):
вытаскиваем фишку с бензонасоса в пины толстых проводов белого с черной полоской и голубого с черной полоской втыкаем лампочку . крутим стартер . Лампочка загорается , покупаем фильтра , тонкой очистки по году выпуска , и насос .

В общем, сейчас попробовал как вы посоветовали. Воткнул лампочку в пины проводов (толстые белый и синий). Покрутил стартером секунды 2 - 3, лампочка горит. С ваших слов понял так, что, если горит лампочка, значит менять насос, так? Там же только моторчик нужно купить, не всю приблуду или все же в сборе? Моторчик самому не сложно поменять? Давление с насоса нужно скинуть, где то читал на днях.

Добавлено спустя 3 часа 9 минут 17 секунд:
Купил насос, фильтры. Только по поиску искал как снизить давление в топливной системе с не работающим двигателем и конкретного ничего не нашел. Только ответ нашелся, с работающим движком
1.Найти в инструкции к автомобилю информацию о реле или предохранителе, отвечающем за работу топливного насоса, и извлечь его.
2.После этого завести двигатель и дождаться, пока он заглохнет. В этот момент остатки топлива в магистрали сгорят, и можно будет безопасно проводить работы, например, отсоединять топливные патрубки.
У меня то не завести движок, вот в чём дело. Можно ли сбросить давление на не работающем движке, должен быть какой то выход?
Или же сначала вытащить насос не отсоединяя шланги, затем перевернуть насос и после этого вытаскивать шланги, после этого в бак потечет бензин, а не вверх фонтаном? Или глупости говорю? Хотя, наверное длины шлангов не хватит чтобы перевернуть насос мордой вниз.


Вернуться к началу
 Профиль Отправить email  
Ответить на тему 

Показать сообщения за:  Поле сортировки  
Начать новую тему Ответить на тему

 [ Сообщений: 32 ]  На страницу 1, 2, 3  След.





* Поиск по сайту Вверх Вниз

Кто сейчас на конференции

Сейчас этот форум просматривают: нет зарегистрированных пользователей и гости: 0


Вы не можете начинать темы
Вы не можете отвечать на сообщения
Вы не можете редактировать свои сообщения
Вы не можете удалять свои сообщения
Вы не можете добавлять вложения

Найти:
Перейти:  
Текущее время: 26 апр 2026, 19:06
Часовой пояс: UTC + 7 часов
Powered by phpbb. (c) VistaClub.ru.    * Статистика