* Поиск по сайту Вверх Вниз



Начать новую тему Ответить на тему  [ Сообщений: 58 ]  На страницу Пред.  1, 2, 3, 4  След.
Автор Сообщение
 Заголовок сообщения: Re: Не работают все стеклоподъемники sv40
СообщениеДобавлено: 03 апр 2013, 06:46 
Не в сети
Любитель
Любитель
Аватара пользователя

Зарегистрирован: 30 мар 2013, 13:09
Сообщения: 21
Тем: 3
Откуда: Усть-Илимск
Машина: Toyota Vista Ardeo
О машине: ZZV50G, 1ZZ-FE, 2002
Репутация: 30
Рекламные ссылки. Показывается только незарегистрированным пользователям


Alexsm69 писал(а):
GeneralPain писал(а):
.....И что, разве на каждое окно по предохранителю? Остальные три работают, как миленькие :(

Да, на каждое окно свой пред. 20А.

А где мне взять схему расположения предохранителей в коробке? Книги нет по моей машине.

_________________
Welcome to TOYOTA


Вернуться к началу
 Профиль Отправить email  
Ответить на тему 

 Заголовок сообщения: Re: Не работают все стеклоподъемники sv40
СообщениеДобавлено: 03 апр 2013, 07:22 
Не в сети
Профи
Профи
Аватара пользователя

Зарегистрирован: 20 авг 2012, 12:22
Сообщения: 878
Тем: 6
Откуда: Иркутская обл.
Машина: др. Toyota
О машине: RAV4, 1AZ-FE, была VISTA, седан, 1ZZ
Репутация: 293
GeneralPain писал(а):
А где мне взять схему расположения предохранителей в коробке? Книги нет по моей машине.

Изучай... :wink:
Вложение:
преды1.JPG
преды1.JPG [ 248.14 КБ | Просмотров: 4545 ]
Вложение:
мот.JPG
мот.JPG [ 158.38 КБ | Просмотров: 4540 ]

_________________
Важно не прекращать задавать вопросы. Любопытство имеет собственную причину для существования. (Альберт Эйнштейн)


Вернуться к началу
 Профиль  
Ответить на тему 
 Заголовок сообщения: Re: Не работают все стеклоподъемники sv40
СообщениеДобавлено: 03 апр 2013, 09:54 
Не в сети
Любитель
Любитель
Аватара пользователя

Зарегистрирован: 30 мар 2013, 13:09
Сообщения: 21
Тем: 3
Откуда: Усть-Илимск
Машина: Toyota Vista Ardeo
О машине: ZZV50G, 1ZZ-FE, 2002
Репутация: 30
Спасибо большое! :smile:

Добавлено спустя 8 часов 27 минут 37 секунд:
И все таки я был прав! Предохранитель тут ни при чем. Какой следующий шаг? Может знаешь как проверить это реле, какие контакты должны быть замкнуты на срабатывание мотора?

_________________
Welcome to TOYOTA


Вернуться к началу
 Профиль Отправить email  
Ответить на тему 
 Заголовок сообщения: Re: Не работают все стеклоподъемники sv40
СообщениеДобавлено: 04 апр 2013, 07:12 
Не в сети
Профи
Профи
Аватара пользователя

Зарегистрирован: 20 авг 2012, 12:22
Сообщения: 878
Тем: 6
Откуда: Иркутская обл.
Машина: др. Toyota
О машине: RAV4, 1AZ-FE, была VISTA, седан, 1ZZ
Репутация: 293
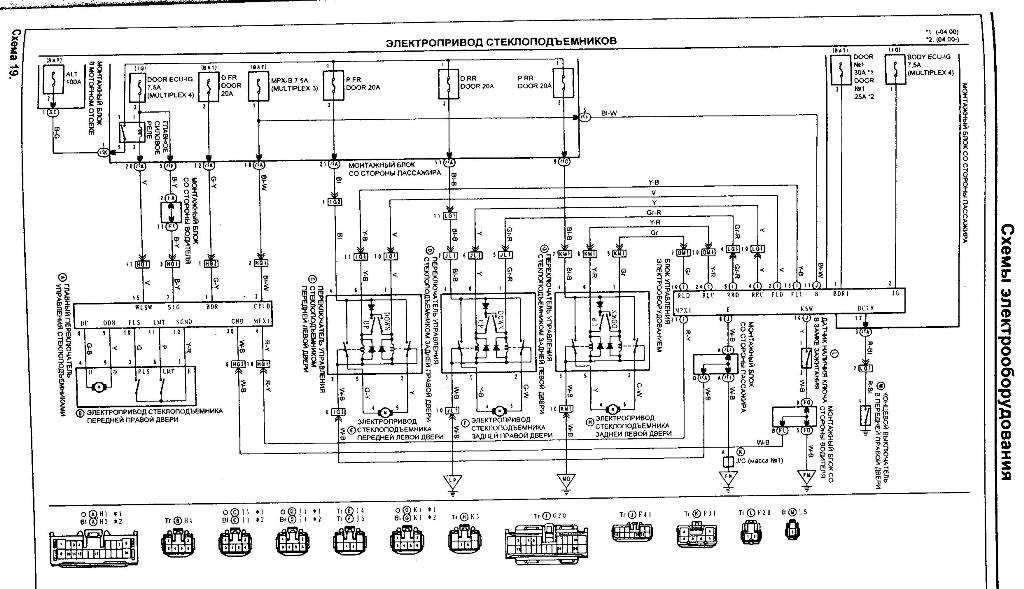
Схемы от главного переключателя стеклоподъемников в книге нет, а реле, я так понимаю, там стоит, а без схемы как проверить реле я сказать не могу.
В букваре про проверку главного переключателя стеклоподъемников вот что пишут.
Вложение:
пров.JPG
пров.JPG [ 75.56 КБ | Просмотров: 4528 ]
Вложение:
пров1.JPG
пров1.JPG [ 162.45 КБ | Просмотров: 4527 ]

Причина может крыться в жгуте проводов в переходе дверь-кузов, в морозы или от времени, там может обломиться провод. Также надо глянуть разъем на главном переключателе стеклоподъемников на предмет окисления, загрязнения и.т.д., и сам главный переключатель визуально осмотреть, может где дорожка перегорела.
Ну и схему в придачу, может понадобиться.
Вложение:
стеклопод1.JPG
стеклопод1.JPG [ 127.58 КБ | Просмотров: 4528 ]

_________________
Важно не прекращать задавать вопросы. Любопытство имеет собственную причину для существования. (Альберт Эйнштейн)


Вернуться к началу
 Профиль  
Ответить на тему 
 Заголовок сообщения: Re: Не работают все стеклоподъемники sv40
СообщениеДобавлено: 04 апр 2013, 09:43 
Не в сети
Любитель
Любитель
Аватара пользователя

Зарегистрирован: 30 мар 2013, 13:09
Сообщения: 21
Тем: 3
Откуда: Усть-Илимск
Машина: Toyota Vista Ardeo
О машине: ZZV50G, 1ZZ-FE, 2002
Репутация: 30
Окей попробую!

_________________
Welcome to TOYOTA


Вернуться к началу
 Профиль Отправить email  
Ответить на тему 
 Заголовок сообщения: Re: Не работают все стеклоподъемники sv40
СообщениеДобавлено: 04 апр 2013, 11:20 
Не в сети
Профи
Профи
Аватара пользователя

Зарегистрирован: 20 авг 2012, 12:22
Сообщения: 878
Тем: 6
Откуда: Иркутская обл.
Машина: др. Toyota
О машине: RAV4, 1AZ-FE, была VISTA, седан, 1ZZ
Репутация: 293
Идеально было бы знакомого на Висте (50 кузов) найти, перецепить от него главный переключатель. Сразу ясно было бы, проводка или переключатель глючит.

_________________
Важно не прекращать задавать вопросы. Любопытство имеет собственную причину для существования. (Альберт Эйнштейн)


Вернуться к началу
 Профиль  
Ответить на тему 
 Заголовок сообщения: Re: Не работают все стеклоподъемники sv40
СообщениеДобавлено: 09 апр 2013, 07:00 
Не в сети
Профи
Профи
Аватара пользователя

Зарегистрирован: 20 авг 2012, 12:22
Сообщения: 878
Тем: 6
Откуда: Иркутская обл.
Машина: др. Toyota
О машине: RAV4, 1AZ-FE, была VISTA, седан, 1ZZ
Репутация: 293
GeneralPain писал(а):
Окей попробую!

Чем все закончилось? Нашел причину?

_________________
Важно не прекращать задавать вопросы. Любопытство имеет собственную причину для существования. (Альберт Эйнштейн)


Вернуться к началу
 Профиль  
Ответить на тему 
 Заголовок сообщения: Re: Не работают все стеклоподъемники sv40
СообщениеДобавлено: 11 апр 2013, 17:09 
Не в сети
Любитель
Любитель
Аватара пользователя

Зарегистрирован: 30 мар 2013, 13:09
Сообщения: 21
Тем: 3
Откуда: Усть-Илимск
Машина: Toyota Vista Ardeo
О машине: ZZV50G, 1ZZ-FE, 2002
Репутация: 30
Больше не ковырялся. Из-за плохой погоды поставил машину в гараж)

_________________
Welcome to TOYOTA


Вернуться к началу
 Профиль Отправить email  
Ответить на тему 
 Заголовок сообщения: Re: Неисправности стеклоподъемников *V50
СообщениеДобавлено: 21 май 2013, 08:14 
Не в сети
Профи
Профи

Зарегистрирован: 11 янв 2012, 16:29
Сообщения: 921
Тем: 7
Откуда: новосиб.обл
Машина: Toyota Vista Ardeo
О машине: 1zz-fe 2002г.в рестаил.Мультик
Репутация: 326
У меня вот тоже проблема-неработают 3 стеклоподьемника пассажирские,а водительское работает.Когда нажимаешь на них щелкают релюшки,преды все в норме,проводка дверь-кузов целая,в чем может быть причина?

Добавлено спустя 14 часов 50 минут 31 секунду:
Что-то ни какой активности!!!Подскажите где копать?Сегодня облазил всю электрику все норм!нажимая на кнопки слышно щелканье релюшек а стекло неопускается,работает только водительское!

_________________
Тойота Виста Ардео 2002г-Благополучна пришла(1zz)Тойота Виста Ардео 2000г(1zz)-продал! Изображение


Вернуться к началу
 Профиль Отправить email  
Ответить на тему 
 Заголовок сообщения: Re: Неисправности стеклоподъемников *V50
СообщениеДобавлено: 23 май 2013, 06:40 
Не в сети
Профи
Профи
Аватара пользователя

Зарегистрирован: 20 авг 2012, 12:22
Сообщения: 878
Тем: 6
Откуда: Иркутская обл.
Машина: др. Toyota
О машине: RAV4, 1AZ-FE, была VISTA, седан, 1ZZ
Репутация: 293
А с пассажирской кнопки тоже не работает?
Выше есть процедура проверки цепей стеклоподъемников из руководства, тестер нужен, да провода от аккумулятора.

_________________
Важно не прекращать задавать вопросы. Любопытство имеет собственную причину для существования. (Альберт Эйнштейн)


Вернуться к началу
 Профиль  
Ответить на тему 
 Заголовок сообщения: Re: Неисправности стеклоподъемников *V50
СообщениеДобавлено: 23 май 2013, 16:37 
Не в сети
модератор
Аватара пользователя

Зарегистрирован: 27 окт 2008, 04:00
Сообщения: 12728
Тем: 15
Откуда: Вятка
Машина: др. Японка
О машине: Toyota Prius 51
Репутация: 2381
Проверьте для начала предохранители DOOR №1 на 30А и предохранитель BODI ECU-IG (шестиножковый №4) в салоне, и исправность кнопки блокировки стекол.

_________________
Vista Ardeo 1999, SV50, D4, Мультик, TV...


Вернуться к началу
 Профиль Отправить email  
Ответить на тему 
 Заголовок сообщения: Re: Не работают все стеклоподъемники sv40
СообщениеДобавлено: 30 июн 2013, 13:49 
Не в сети
Любитель
Любитель
Аватара пользователя

Зарегистрирован: 30 мар 2013, 13:09
Сообщения: 21
Тем: 3
Откуда: Усть-Илимск
Машина: Toyota Vista Ardeo
О машине: ZZV50G, 1ZZ-FE, 2002
Репутация: 30
Alexsm69 писал(а):
GeneralPain писал(а):
Окей попробую!

Чем все закончилось? Нашел причину?

Всё, разобрался:
Взял у знакомого дверной блок стеклоподъемников, поставил, выяснилось, что мой в порядке
Полез в схему, что ты мне дал, проверил проводимость главного переключателя. Этим самым выяснил, что плюс до правого водительского стеклоподъемника не "доходит".
Побежал по проводам, наткнулся на разводку доводчика стекол (устанавливали в местной автомастерской). Доводчик врезан в плюсовую цепь для каждого стекла в отдельности.
Откинул провод доводчика, соединил плюсовой провод (как было с завода).
И, ву-а-ля! Сё, работает :smoke:
Вот только теперь если забуду поднять стекла на парковке, то правое водительское само уже не закроется... а так удобно ,чиорт побъери! :?

Добавлено спустя 5 минут 46 секунд:
Re: Неисправности стеклоподъемников *V50
Евген 616 писал(а):
У меня вот тоже проблема-неработают 3 стеклоподьемника пассажирские,а водительское работает.Когда нажимаешь на них щелкают релюшки,преды все в норме,проводка дверь-кузов целая,в чем может быть причина?

Добавлено спустя 14 часов 50 минут 31 секунду:
Что-то ни какой активности!!!Подскажите где копать?Сегодня облазил всю электрику все норм!нажимая на кнопки слышно щелканье релюшек а стекло неопускается,работает только водительское!

Если у тебя стоит автодоводчик стекол, то, возможно причина в нем. Как у меня было :igru_shka:

Добавлено спустя 4 минуты 45 секунд:
Re: Неисправности стеклоподъемников *V50
Vyatich писал(а):
Проверьте для начала предохранители DOOR №1 на 30А и предохранитель BODI ECU-IG (шестиножковый №4) в салоне, и исправность кнопки блокировки стекол.

Он же пишет, что реле щелкает. А ток по цепи идет так: предохренитель-реле-эл. двигатель, но никак не: реле-предохранитель-эл. двигатель :sh_ut:

_________________
Welcome to TOYOTA


Вернуться к началу
 Профиль Отправить email  
Ответить на тему 
 Заголовок сообщения: Re: Неисправности стеклоподъемников *V50
СообщениеДобавлено: 30 июн 2013, 15:17 
Не в сети
Профи
Профи

Зарегистрирован: 11 янв 2012, 16:29
Сообщения: 921
Тем: 7
Откуда: новосиб.обл
Машина: Toyota Vista Ardeo
О машине: 1zz-fe 2002г.в рестаил.Мультик
Репутация: 326
Доводчиков у меня нет!Машина только с япии,я уже всю проводку облазил начиная от блока управления стеклоподьемников до реле стеклоподьемников!Голова уже кругом,где копать незнаю!

_________________
Тойота Виста Ардео 2002г-Благополучна пришла(1zz)Тойота Виста Ардео 2000г(1zz)-продал! Изображение


Вернуться к началу
 Профиль Отправить email  
Ответить на тему 
 Заголовок сообщения: Re: Неисправности стеклоподъемников *V50
СообщениеДобавлено: 30 июн 2013, 17:31 
Не в сети
Любитель
Любитель
Аватара пользователя

Зарегистрирован: 30 мар 2013, 13:09
Сообщения: 21
Тем: 3
Откуда: Усть-Илимск
Машина: Toyota Vista Ardeo
О машине: ZZV50G, 1ZZ-FE, 2002
Репутация: 30
Значит не все еще облазил. Моторы то проверил?

_________________
Welcome to TOYOTA


Вернуться к началу
 Профиль Отправить email  
Ответить на тему 
 Заголовок сообщения: Re: Не работают все стеклоподъемники sv40
СообщениеДобавлено: 30 июн 2013, 21:21 
Не в сети
модератор
Аватара пользователя

Зарегистрирован: 27 окт 2008, 04:00
Сообщения: 12728
Тем: 15
Откуда: Вятка
Машина: др. Японка
О машине: Toyota Prius 51
Репутация: 2381
GeneralPain писал(а):
Он же пишет, что реле щелкает. А ток по цепи идет так: предохренитель-реле-эл. двигатель, но никак не: реле-предохранитель-эл. двигатель :sh_ut:
Я ж ссылку давал на силовой предохранитель. Питание обмотки реле и питание моторчика через реле это разные предохранители. Реле может и щелкать, а вот питания на контактах может не быть.

_________________
Vista Ardeo 1999, SV50, D4, Мультик, TV...


Вернуться к началу
 Профиль Отправить email  
Ответить на тему 

Показать сообщения за:  Поле сортировки  
Начать новую тему Ответить на тему

 [ Сообщений: 58 ]  На страницу Пред.  1, 2, 3, 4  След.





* Поиск по сайту Вверх Вниз

Кто сейчас на конференции

Сейчас этот форум просматривают: нет зарегистрированных пользователей и гости: 10


Вы не можете начинать темы
Вы не можете отвечать на сообщения
Вы не можете редактировать свои сообщения
Вы не можете удалять свои сообщения
Вы не можете добавлять вложения

Найти:
Перейти:  
Текущее время: 30 апр 2026, 10:38
Часовой пояс: UTC + 7 часов
Powered by phpbb. (c) VistaClub.ru.    * Статистика