* Поиск по сайту Вверх Вниз



Начать новую тему Ответить на тему  [ Сообщений: 61 ]  На страницу Пред.  1, 2, 3, 4, 5  След.
Автор Сообщение
 Заголовок сообщения: Re: Не работает сигнал о включенных фарах..???
СообщениеДобавлено: 29 дек 2012, 17:01 
Не в сети
Гуру
Гуру
Аватара пользователя

Зарегистрирован: 27 окт 2012, 16:27
Сообщения: 1994
Тем: 63
Откуда: БЛАГОВЕЩЕНСК на АМУРЕ
Машина: Toyota Vista
О машине: 1az-fse - azv50 - 2001гв - custom
Репутация: 2515
Рекламные ссылки. Показывается только незарегистрированным пользователям


У меня дверь роль не играет, открыть-закрыть всё по барабану. Если фары, габариты горят на панели не видно, поставил китайскую релюху зажигание вкл. габариты загорелись, зажигание выкл. всё погасло. Получилось как кнопка AVTO.

_________________
Изображение


Вернуться к началу
 Профиль  
Ответить на тему 

 Заголовок сообщения: Re: Не работает сигнал о включенных фарах..???
СообщениеДобавлено: 29 дек 2012, 17:30 
Не в сети
Гуру
Гуру
Аватара пользователя

Зарегистрирован: 06 сен 2010, 03:00
Сообщения: 4842
Тем: 44
Откуда: Якутск
Блог: Посмотреть блог (1)
Машина: Toyota Vista Ardeo
О машине: 2002, 3S-FE, 4WD
Репутация: 1093
Замечал у себя такое, иногда забываю выключать фары, иногда выключаются, иногда после работы выхожу а там АКБ уже села =)

_________________
Toyota Vista Ardeo - 06.1999, SV55, 3S-FE, 4WD, V=2.0, Металлик, Eneos 10w40, 205x65x15
Toyota Vista Ardeo - 04.2002, SV55, 3S-FE, 4WD, V=2.0, Перламутр, Ravenol 10w40, 215x55x17
Я Драйве2 - https://www.drive2.ru/r/toyota/452069429514076326/


Вернуться к началу
 Профиль Отправить email  
Ответить на тему 
 Заголовок сообщения: Re: Не работает сигнал о включенных фарах..???
СообщениеДобавлено: 29 дек 2012, 18:23 
Не в сети
Профи
Профи
Аватара пользователя

Зарегистрирован: 08 янв 2012, 21:21
Сообщения: 563
Тем: 37
Машина: др. Toyota
О машине: sv50 3s fse 1998 продана.
Репутация: 101
так это у тебя концевик на двери мозг парит.


Вернуться к началу
 Профиль Отправить email  
Ответить на тему 
 Заголовок сообщения: Re: Не работает сигнал о включенных фарах..???
СообщениеДобавлено: 07 ноя 2013, 11:35 
Не в сети
Любитель
Любитель
Аватара пользователя

Зарегистрирован: 28 дек 2010, 13:39
Сообщения: 31
Тем: 3
Откуда: Забайкальский край
Машина: Toyota Vista
О машине: SV 50 1 zz 2003г
Репутация: 14
У меня Виста 2003г,положения Авто-свет нет.Нет зуммера на оставленный ключ и свет? Также фары не гаснут при указанной выше процедуре:заглушил-ключ вынул-дверь открыл закрыл-все горит?


Вернуться к началу
 Профиль Отправить email  
Ответить на тему 
 Заголовок сообщения: Re: Не работает сигнал о включенных фарах..???
СообщениеДобавлено: 07 ноя 2013, 12:43 
Не в сети
модератор
Аватара пользователя

Зарегистрирован: 27 окт 2008, 04:00
Сообщения: 12728
Тем: 15
Откуда: Вятка
Машина: др. Японка
О машине: Toyota Prius 51
Репутация: 2381
Щиток приборный меняли? И непонятно в чем вопрос.

_________________
Vista Ardeo 1999, SV50, D4, Мультик, TV...


Вернуться к началу
 Профиль Отправить email  
Ответить на тему 
 Заголовок сообщения: Re: Не работает сигнал о включенных фарах..???
СообщениеДобавлено: 07 ноя 2013, 12:59 
Не в сети
Любитель
Любитель
Аватара пользователя

Зарегистрирован: 28 дек 2010, 13:39
Сообщения: 31
Тем: 3
Откуда: Забайкальский край
Машина: Toyota Vista
О машине: SV 50 1 zz 2003г
Репутация: 14
Щиток приборный менял,был без тахометра.Но и до замены было тоже самое.


Вернуться к началу
 Профиль Отправить email  
Ответить на тему 
 Заголовок сообщения: Re: Не работает сигнал о включенных фарах..???
СообщениеДобавлено: 07 ноя 2013, 13:04 
Не в сети
модератор
Аватара пользователя

Зарегистрирован: 27 окт 2008, 04:00
Сообщения: 12728
Тем: 15
Откуда: Вятка
Машина: др. Японка
О машине: Toyota Prius 51
Репутация: 2381
Автоотключения могло и не быть в комплектации, а зуммер пропадает после замены щитка.

_________________
Vista Ardeo 1999, SV50, D4, Мультик, TV...


Вернуться к началу
 Профиль Отправить email  
Ответить на тему 
 Заголовок сообщения: Re: Не работает сигнал о включенных фарах..???
СообщениеДобавлено: 07 ноя 2013, 13:22 
Не в сети
Любитель
Любитель
Аватара пользователя

Зарегистрирован: 28 дек 2010, 13:39
Сообщения: 31
Тем: 3
Откуда: Забайкальский край
Машина: Toyota Vista
О машине: SV 50 1 zz 2003г
Репутация: 14
Но зуммера и до замены не было!


Вернуться к началу
 Профиль Отправить email  
Ответить на тему 
 Заголовок сообщения: Re: Не работает сигнал о включенных фарах..???
СообщениеДобавлено: 07 ноя 2013, 13:25 
Не в сети
модератор
Аватара пользователя

Зарегистрирован: 27 окт 2008, 04:00
Сообщения: 12728
Тем: 15
Откуда: Вятка
Машина: др. Японка
О машине: Toyota Prius 51
Репутация: 2381
Ну бывает просто обрезают чтоб не надоедал.

_________________
Vista Ardeo 1999, SV50, D4, Мультик, TV...


Вернуться к началу
 Профиль Отправить email  
Ответить на тему 
 Заголовок сообщения: Re: Не работает сигнал о включенных фарах..???
СообщениеДобавлено: 07 ноя 2013, 13:33 
Не в сети
Любитель
Любитель
Аватара пользователя

Зарегистрирован: 28 дек 2010, 13:39
Сообщения: 31
Тем: 3
Откуда: Забайкальский край
Машина: Toyota Vista
О машине: SV 50 1 zz 2003г
Репутация: 14
Где у тебя зуммер стоит? Он не запараллелин с задним ходом?


Вернуться к началу
 Профиль Отправить email  
Ответить на тему 
 Заголовок сообщения: Re: Не работает сигнал о включенных фарах..???
СообщениеДобавлено: 07 ноя 2013, 13:51 
Не в сети
модератор
Аватара пользователя

Зарегистрирован: 27 окт 2008, 04:00
Сообщения: 12728
Тем: 15
Откуда: Вятка
Машина: др. Японка
О машине: Toyota Prius 51
Репутация: 2381
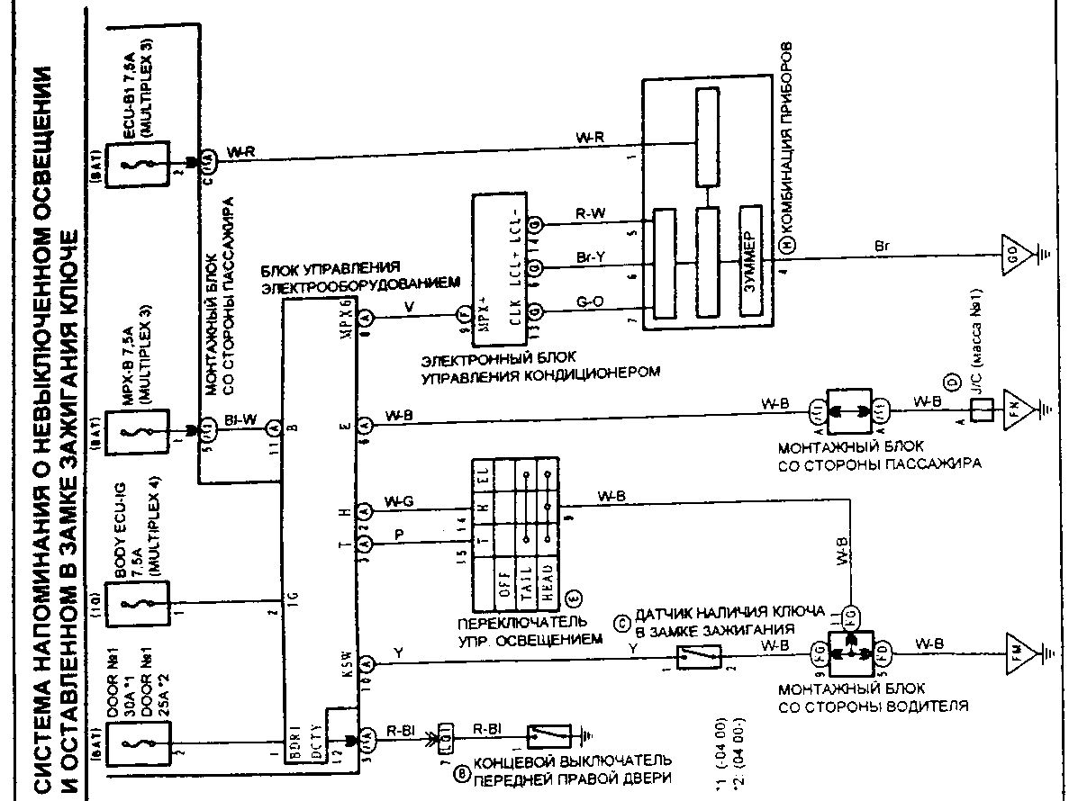
Зуммер стоит в приборном щитке. С задним ходом не знаю, но вроде звук разный. Сигнал на зуммер формируется в блоке управления электрооборудованием MULTIPLEX.

_________________
Vista Ardeo 1999, SV50, D4, Мультик, TV...


Вернуться к началу
 Профиль Отправить email  
Ответить на тему 
 Заголовок сообщения: Re: Не работает сигнал о включенных фарах..???
СообщениеДобавлено: 07 ноя 2013, 18:32 
Не в сети
Любитель
Любитель
Аватара пользователя

Зарегистрирован: 28 дек 2010, 13:39
Сообщения: 31
Тем: 3
Откуда: Забайкальский край
Машина: Toyota Vista
О машине: SV 50 1 zz 2003г
Репутация: 14
Это такая круглая черная таблетка?


Вернуться к началу
 Профиль Отправить email  
Ответить на тему 
 Заголовок сообщения: Re: Не работает сигнал о включенных фарах..???
СообщениеДобавлено: 07 ноя 2013, 18:35 
Не в сети
модератор
Аватара пользователя

Зарегистрирован: 27 окт 2008, 04:00
Сообщения: 12728
Тем: 15
Откуда: Вятка
Машина: др. Японка
О машине: Toyota Prius 51
Репутация: 2381
Возможно, я не разбирал.

_________________
Vista Ardeo 1999, SV50, D4, Мультик, TV...


Вернуться к началу
 Профиль Отправить email  
Ответить на тему 
 Заголовок сообщения: Re: Не работает сигнал о включенных фарах..???
СообщениеДобавлено: 07 ноя 2013, 18:40 
Не в сети
Любитель
Любитель
Аватара пользователя

Зарегистрирован: 28 дек 2010, 13:39
Сообщения: 31
Тем: 3
Откуда: Забайкальский край
Машина: Toyota Vista
О машине: SV 50 1 zz 2003г
Репутация: 14
Я разбирал,визуально старая и новая панели одинаковы.


Вернуться к началу
 Профиль Отправить email  
Ответить на тему 
 Заголовок сообщения: Re: Не работает сигнал о включенных фарах..???
СообщениеДобавлено: 07 ноя 2013, 18:53 
Не в сети
модератор
Аватара пользователя

Зарегистрирован: 27 окт 2008, 04:00
Сообщения: 12728
Тем: 15
Откуда: Вятка
Машина: др. Японка
О машине: Toyota Prius 51
Репутация: 2381
Если отключил старый хозяин, то нужно искать точку отключения, для этого по схеме проверять цепи, больше никак.


Вложения:
p0332-sel.jpg
p0332-sel.jpg [ 182.09 КБ | Просмотров: 1044 ]

_________________
Vista Ardeo 1999, SV50, D4, Мультик, TV...
Вернуться к началу
 Профиль Отправить email  
Ответить на тему 

Показать сообщения за:  Поле сортировки  
Начать новую тему Ответить на тему

 [ Сообщений: 61 ]  На страницу Пред.  1, 2, 3, 4, 5  След.





* Поиск по сайту Вверх Вниз

Кто сейчас на конференции

Сейчас этот форум просматривают: нет зарегистрированных пользователей и гости: 17


Вы не можете начинать темы
Вы не можете отвечать на сообщения
Вы не можете редактировать свои сообщения
Вы не можете удалять свои сообщения
Вы не можете добавлять вложения

Найти:
Перейти:  
Текущее время: 30 апр 2026, 17:22
Часовой пояс: UTC + 7 часов
Powered by phpbb. (c) VistaClub.ru.    * Статистика