* Поиск по сайту Вверх Вниз



Начать новую тему Ответить на тему  [ Сообщений: 14 ] 
Автор Сообщение
 Заголовок сообщения: Питание бензонасоса
СообщениеДобавлено: 29 дек 2014, 15:40 
Не в сети
Начинающий
Начинающий

Зарегистрирован: 08 дек 2014, 11:32
Сообщения: 2
Тем: 1
Откуда: Оренбургская область
Машина: Toyota Vista Ardeo
О машине: SV50/3S-FSE(D4)/1999
Репутация: 0
Рекламные ссылки. Показывается только незарегистрированным пользователям


Привет всем! Предыдущий хозяин нашей Висты(или электрик), вероятно пытаясь найти плюс, хорошо так продырявил провода около разъема питания бензонасоса. Видимо, из за плохого контакта часто не могу сразу завести двигатель. Снимаю сиденья, открываю лючок, шевелю провода, завожу, закрываю лючок, ставлю сиденья на место и еду. Так бывает частенько. Сделал фото, прочел как выложить - хоть убейте, не выходит. Вопрос: разбирается ли как-то разъем(папа), в смысле - откусить провода выше возможного разрыва, как-то(?) вернуть в разъем и проблема решена. Я не прав?


Вернуться к началу
 Профиль Отправить email  
Ответить на тему 

 Заголовок сообщения: Re: Питание бензонасоса
СообщениеДобавлено: 29 дек 2014, 16:06 
Не в сети
--

Зарегистрирован: 06 мар 2010, 04:00
Сообщения: 579
Тем: 19
Откуда: Новосибирск
Блог: Посмотреть блог (3)
Машина: Toyota Vista Ardeo
О машине: SV55G 3S-FE 00г.
Репутация: 106
Разъемы разобрать можно, только вот там провода не припаяны, а запрессованы. Перепрессовать их проблематично, только паять. А может там поокислилось все? просто отмыть и контакты поджать.


Вернуться к началу
 Профиль  
Ответить на тему 
 Заголовок сообщения: Re: Питание бензонасоса
СообщениеДобавлено: 29 дек 2014, 16:28 
Не в сети
Начинающий
Начинающий

Зарегистрирован: 08 дек 2014, 11:32
Сообщения: 2
Тем: 1
Откуда: Оренбургская область
Машина: Toyota Vista Ardeo
О машине: SV50/3S-FSE(D4)/1999
Репутация: 0
Спасибо, сейчас попробую, позже отпишусь.

Добавлено спустя 10 часов 42 минуты 55 секунд:
Все сделал, а дальше как пойдет. Однако если не пойдет, есть версия. Один автоэлектрик предположил, что виной, или первопричиной поисков плюса - появления данной проблемы - может быть сигнализация, точнее, ее "внедрение"(скрутка) к плюсу, которого искали. И, вполне возможно, скрутка нуждается в реанимации. Год назад сгорел бензонасос Бош, т.е. не родной. Значит проблема давно, но какая? Поживем - увидим. Еще раз, спасибо.


Вернуться к началу
 Профиль Отправить email  
Ответить на тему 
Забанен
 Заголовок сообщения: Re: Питание бензонасоса
СообщениеДобавлено: 30 дек 2014, 03:24 
Не в сети
Какое небо голубое...
Аватара пользователя

Зарегистрирован: 09 сен 2014, 01:37
Сообщения: 1854
Тем: 21
Откуда: Рязань
Машина: др. Японка
Репутация: 134
mikl_nsk писал(а):
Разъемы разобрать можно, только вот там провода не припаяны, а запрессованы. Перепрессовать их проблематично, только паять. А может там поокислилось все? просто отмыть и контакты поджать.

Было такое. Ты прав - пропаяли и все заработало отлично.
:smile: ...

_________________
...Еще не волшебник, я пока учусь :)))...


Вернуться к началу
 Профиль  
Ответить на тему 
СообщениеСообщение было удалено | удалил: Vyatich | 20 фев 2015, 12:01.
Причина: не по теме
СообщениеСообщение было удалено | удалил: Vyatich | 20 фев 2015, 12:01.
Причина: не по теме
СообщениеСообщение было удалено | удалил: Vyatich | 20 фев 2015, 12:02.
Причина: не по теме
СообщениеСообщение было удалено | удалил: Александр171 | 19 фев 2015, 22:34.
Причина: флуд
СообщениеСообщение было удалено | удалил: Vyatich | 20 фев 2015, 12:02.
Причина: не по теме
 Заголовок сообщения: Re: Питание бензонасоса
СообщениеДобавлено: 19 апр 2015, 10:00 
Не в сети
Специалист
Специалист
Аватара пользователя

Зарегистрирован: 26 июн 2012, 10:13
Сообщения: 211
Тем: 12
Откуда: Южно-Сахалинск
Машина: Toyota Vista Ardeo
О машине: GF-SV50G-BWMH, 3S-FSE
Репутация: 294
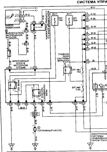
Уважаемые, подскажите, как мерить питание на бензонасосе и сколько вольт и в какой момент там должно быть? Я замерил напругу при выключенном зажигании (ключ у меня в кармане лежал) на некоторых контактах было по 4,8В.

Вложение:
IMG_20150419_120956.jpg
IMG_20150419_120956.jpg [ 58.49 КБ | Просмотров: 1876 ]


Вложение:
IMG_20150419_121301.jpg
IMG_20150419_121301.jpg [ 66.86 КБ | Просмотров: 1876 ]

_________________
http://сердюков.su


Вернуться к началу
 Профиль Отправить email  
Ответить на тему 
 Заголовок сообщения: Re: Питание бензонасоса
СообщениеДобавлено: 19 апр 2015, 10:21 
Не в сети
--

Зарегистрирован: 06 мар 2010, 04:00
Сообщения: 579
Тем: 19
Откуда: Новосибирск
Блог: Посмотреть блог (3)
Машина: Toyota Vista Ardeo
О машине: SV55G 3S-FE 00г.
Репутация: 106
4.8 вольт было походу на проводах датчика уровня топлива. Мерить нужно при заведенном двигателе, на насое должно быть 12 вольт.


Вложения:
1233.jpg
1233.jpg [ 63.81 КБ | Просмотров: 1872 ]
Вернуться к началу
 Профиль  
Ответить на тему 
 Заголовок сообщения: Re: Питание бензонасоса
СообщениеДобавлено: 19 апр 2015, 10:27 
Не в сети
Гуру
Гуру
Аватара пользователя

Зарегистрирован: 25 сен 2008, 03:00
Сообщения: 3335
Тем: 8
Откуда: БАРНАУЛ
Репутация: 2026
Мерить нужно здесь


Вложения:
IMG_20150419_120956.jpg
IMG_20150419_120956.jpg [ 55.52 КБ | Просмотров: 1871 ]

_________________
АРДЕО 1999 БЕЛАЯ MULTIVISION 3S-FE 4WD
Витц литровый...
Вернуться к началу
 Профиль Отправить email  
Ответить на тему 
 Заголовок сообщения: Re: Питание бензонасоса
СообщениеДобавлено: 19 апр 2015, 14:26 
Не в сети
модератор
Аватара пользователя

Зарегистрирован: 27 окт 2008, 04:00
Сообщения: 12688
Тем: 15
Откуда: Вятка
Машина: др. Японка
О машине: Toyota Prius 51
Репутация: 2380
multimax писал(а):
и сколько вольт и в какой момент там должно быть?
12В в момент прокрутки стартера и несколько секунд после. Замерять лучше с подключенным насосом.

_________________
Vista Ardeo 1999, SV50, D4, Мультик, TV...


Вернуться к началу
 Профиль Отправить email  
Ответить на тему 
СообщениеСообщение было удалено | удалил: Vyatich | 01 июн 2015, 21:37.
Причина: не по теме

Показать сообщения за:  Поле сортировки  
Начать новую тему Ответить на тему

 [ Сообщений: 14 ] 





* Поиск по сайту Вверх Вниз

Кто сейчас на конференции

Сейчас этот форум просматривают: нет зарегистрированных пользователей и гости: 1


Вы не можете начинать темы
Вы не можете отвечать на сообщения
Вы не можете редактировать свои сообщения
Вы не можете удалять свои сообщения
Вы не можете добавлять вложения

Найти:
Перейти:  
Текущее время: 06 ноя 2025, 17:05
Часовой пояс: UTC + 7 часов
Powered by phpbb. (c) VistaClub.ru.    * Статистика