* Поиск по сайту Вверх Вниз



Начать новую тему Ответить на тему  [ Сообщений: 8 ] 
Автор Сообщение
 Заголовок сообщения: Вентиляторы системы охлаждения не включаются
СообщениеДобавлено: 26 июн 2017, 17:22 
Не в сети
Начинающий
Начинающий

Зарегистрирован: 26 июн 2017, 17:06
Сообщения: 3
Тем: 1
Откуда: Амурская область
Машина: Toyota Vista
О машине: SV32, 3S-FE, 1992 г.в.
Репутация: 0
Рекламные ссылки. Показывается только незарегистрированным пользователям


Добрый день форумчане. Подскажите пожалуйста, может кто сталкивался с подобной проблемой. Проблема заключается в следующем:

На днях накрылся датчик включения вентиляторов (на радиаторе который расположен) и датчик температуры (непосредственно который идет на приборку), поменял данные датчики - вентиляторы не включаются. Скидываешь клему с датчика, который на радиаторе - работают на постоянке оба вентилятора. Проверял датчик (который на радиаторе) с помощью контрольки и термометра, при 90 градусах контролька гаснет, т.е. следовательно датчик работает. Поменял уже и температурный датчик (который расположен рядом с тем, что идет на приборку), толку нет. Нагреваешь считай до 100 уже ОЖ, венты не включаются. Термостат работает нормально (по большому кругу гоняет).
Может кто сталкивался с похожей проблемой, помогите советом, буду признателен.

P.S.: Vista 1992 г.в., 3S-FE, SV32


Вернуться к началу
 Профиль Отправить email  
Ответить на тему 

 Заголовок сообщения: Re: Вентиляторы системы охлаждения не включаются
СообщениеДобавлено: 27 июн 2017, 08:01 
Не в сети
Специалист
Специалист
Аватара пользователя

Зарегистрирован: 15 ноя 2015, 08:26
Сообщения: 246
Откуда: г. Зима Иркутская.обл
Машина: Toyota Vista
О машине: ZZV50-98г, 1ZZ-07г, U240E. 2WD. BESMK
Репутация: 421
предохранители все посмотрел?

_________________
Изображение


Вернуться к началу
 Профиль Отправить email  
Ответить на тему 
 Заголовок сообщения: Re: Вентиляторы системы охлаждения не включаются
СообщениеДобавлено: 27 июн 2017, 08:04 
Не в сети
Начинающий
Начинающий

Зарегистрирован: 26 июн 2017, 17:06
Сообщения: 3
Тем: 1
Откуда: Амурская область
Машина: Toyota Vista
О машине: SV32, 3S-FE, 1992 г.в.
Репутация: 0
Предохранители и реле все проверил, единственное на что грешу, может датчики все таки не те, ставил аналоги, а не оригинал


Вернуться к началу
 Профиль Отправить email  
Ответить на тему 
 Заголовок сообщения: Re: Вентиляторы системы охлаждения не включаются
СообщениеДобавлено: 27 июн 2017, 08:19 
Не в сети
Специалист
Специалист
Аватара пользователя

Зарегистрирован: 15 ноя 2015, 08:26
Сообщения: 246
Откуда: г. Зима Иркутская.обл
Машина: Toyota Vista
О машине: ZZV50-98г, 1ZZ-07г, U240E. 2WD. BESMK
Репутация: 421
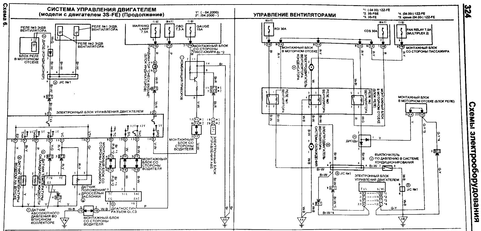
интересно что у вас включает вентилятор, датчик или тоже блок управления. я не знаю, книгу надо

вот что наших годов касается. у тебя по другому. но смысл думаю один.


Вложения:
вент.JPG
вент.JPG [ 250.68 КБ | Просмотров: 4524 ]

_________________
Изображение
Вернуться к началу
 Профиль Отправить email  
Ответить на тему 
 Заголовок сообщения: Re: Вентиляторы системы охлаждения не включаются
СообщениеДобавлено: 27 июн 2017, 08:32 
Не в сети
Начинающий
Начинающий

Зарегистрирован: 26 июн 2017, 17:06
Сообщения: 3
Тем: 1
Откуда: Амурская область
Машина: Toyota Vista
О машине: SV32, 3S-FE, 1992 г.в.
Репутация: 0
По идее датчики подают сигнал только на реле. Вот и думаю, что датчики-аналоги скорей всего не подходят, не то сопротивление выдают, реле и не считывает сигнал.
Датчик который на выходе с мотора стоит, не знаю как правильно проверяется и прозванивается.
Если температурный, который в радиаторе стоит, я проверил, но опять же, с помощью контрольки, аккумулятора и термометра - при 90 градусах контролька гаснет. Сопротивление не знаю, какое на выходе при нагреве должно быть.
Знать бы сопротивление датчиков, при температуре включения вентиляторов и рабочей температуре ОЖ, то можно было бы их прозвонить и сделать выводы.


Вернуться к началу
 Профиль Отправить email  
Ответить на тему 
 Заголовок сообщения: Re: Вентиляторы системы охлаждения не включаются
СообщениеДобавлено: 27 июн 2017, 08:45 
Не в сети
Специалист
Специалист
Аватара пользователя

Зарегистрирован: 15 ноя 2015, 08:26
Сообщения: 246
Откуда: г. Зима Иркутская.обл
Машина: Toyota Vista
О машине: ZZV50-98г, 1ZZ-07г, U240E. 2WD. BESMK
Репутация: 421
если датчики работают чисто на реле, сопротивление тут ни причем. датчик либо работает в своем диапазоне срабатывания либо нет.

А тот который на выходе с мотора стоит- это кислородный, он тут ни причем

А который в радиаторе похоже рабочий. поищи на блоке ещё.

Ребята: у кого 3S подскажите

_________________
Изображение


Вернуться к началу
 Профиль Отправить email  
Ответить на тему 
 Заголовок сообщения: Re: Вентиляторы системы охлаждения не включаются
СообщениеДобавлено: 28 июн 2017, 04:01 
Не в сети
модератор
Аватара пользователя

Зарегистрирован: 27 окт 2008, 04:00
Сообщения: 12728
Тем: 15
Откуда: Вятка
Машина: др. Японка
О машине: Toyota Prius 51
Репутация: 2381
А что подсказать то? При отключении датчика вентиляторы работают, значит схема управления вентиляторами исправна. Проверяйте есть ли давление в системе охлаждения, т.е. исправность клапанов крышки радиатора.

_________________
Vista Ardeo 1999, SV50, D4, Мультик, TV...


Вернуться к началу
 Профиль Отправить email  
Ответить на тему 
 Заголовок сообщения: Re: Вентиляторы системы охлаждения не включаются
СообщениеДобавлено: 30 июн 2017, 23:59 
Не в сети
Убер
Аватара пользователя

Зарегистрирован: 06 янв 2013, 16:45
Сообщения: 1225
Тем: 41
Откуда: Novosib
Машина: Toyota Vista
О машине: sv33
Репутация: 642
нужно проверять нагревается ли датчик до нужной температуры. кстати насчет термостата я тоже долго обманывался.


Вернуться к началу
 Профиль Отправить email  
Ответить на тему 

Показать сообщения за:  Поле сортировки  
Начать новую тему Ответить на тему

 [ Сообщений: 8 ] 





* Поиск по сайту Вверх Вниз

Кто сейчас на конференции

Сейчас этот форум просматривают: нет зарегистрированных пользователей и гости: 0


Вы не можете начинать темы
Вы не можете отвечать на сообщения
Вы не можете редактировать свои сообщения
Вы не можете удалять свои сообщения
Вы не можете добавлять вложения

Найти:
Перейти:  
Текущее время: 30 апр 2026, 20:57
Часовой пояс: UTC + 7 часов
Powered by phpbb. (c) VistaClub.ru.    * Статистика