* Поиск по сайту Вверх Вниз



Начать новую тему Ответить на тему  [ Сообщений: 4 ] 
Автор Сообщение
 Заголовок сообщения: Всё погасло
СообщениеДобавлено: 09 авг 2011, 23:54 
Не в сети
Любитель
Любитель

Зарегистрирован: 09 авг 2011, 23:12
Сообщения: 90
Тем: 21
Откуда: Внуково
Машина: Toyota Vista
О машине: с2009г. sv30, 4s-fe, A140L-812, 92г.в
Репутация: 0
Рекламные ссылки. Показывается только незарегистрированным пользователям


Отъехал от дома 500 метров. Смотрю стрелка тахометра "упала". Вся приборка, поворотники, фары, всё потухло. Двигатель продолжал работать. Когда припарковался и заглушил, то больше автомобиль на повороты ключа в замке зажигания никак не реагировал. Отключилось всё кроме: сигнала, аварийки, салонного освещения и возможности"моргать" дальним светом. Центральный замок тоже не работает.
Вышел из положения "якоря". Проверил все предохранители, отключил разъёмы на задних фонарях. Снял замок зажигания. Опытным путём напаял и соединил два разъёма на контактной группе в замке зажигания. Там два круглых контура и я соединяю коричневый контакт из верхнего маленького контура и рядом на контакт из нижнего. В итоге после замыкания контактов загорается масло и лампочка катализатора. После поворота отвёрткой контактной группы загорается лампочка аккумулятора. Вся электрика начинает работать в штатном режиме! Автомобиль можно завести. При нагрузке например включенных фарах напаянный провод греется. Приехал, закрыл окна, потом заглушил. При размыкании напаянного провода всё вновь гаснет, зарядка не идёт, двигатель продолжает работать.
Раздражает лампочка давления масла которая загорается на холостых оборотах. Поменял масленый фильтр. При съёме масленого датчика масло фигачит очень сильно. Может датчик или масленый насос.
Думал что замок зажигания барахлит. Нагара и окисла не обнаружил. Пробовал на разборе другую контактную группу. Эффект тот же. Вчера разобрал предохранительный блок рядом с аккумулятором. Проверил все рэлешки. Всё щёлкает и тестер пищит. Под рулём с права всё разобрал. Все рэлешки и силовые предохранители проверил. После сбора всё осталось как и прежде. Сигнализации никогда не было.
Что делать? Может где недопроверил? Может где масса хитрая есть? Может стоит с лева под бардачком разобрать?


Вернуться к началу
 Профиль Отправить email  
Ответить на тему 

 Заголовок сообщения: Re: Всё погасло
СообщениеДобавлено: 10 авг 2011, 10:19 
Не в сети
Гуру
Гуру
Аватара пользователя

Зарегистрирован: 05 июл 2010, 03:00
Сообщения: 1118
Тем: 2
Откуда: Амурская обл.
Машина: Toyota Vista Ardeo
О машине: VISTA продана теперь WISH,1ZZ, 2008г.
Репутация: 210
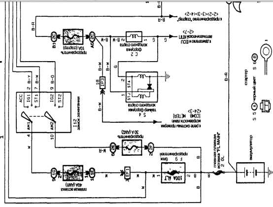
Привет. Вот схема замка. Сразу смотри напругу лампочкой на ам1 и на ам2 если одной нет смотри предохранители 30 и 40 ампер стоять по идее должны под капотом если целые
то смотриш провода фишки. Если есть то включаешь замок и смотришь лампочкой на Ig1 acc ig2 это должны быть приборы майфун и все остальное St1 это стартер на нем напруга
должна появлятся когда ключ в замке в положении включения стартера. Если на каком то нет то меняй замок.


Вложения:
Untitled - 1.jpg
Untitled - 1.jpg [ 30.41 КБ | Просмотров: 989 ]

_________________
Да-да, знаю. Страдивари скрипки для лохов делал, а для реальных пацанов — барабаны!
Вернуться к началу
 Профиль  
Ответить на тему 
 Заголовок сообщения: Re: Всё погасло
СообщениеДобавлено: 11 авг 2011, 20:13 
Не в сети
Любитель
Любитель

Зарегистрирован: 09 авг 2011, 23:12
Сообщения: 90
Тем: 21
Откуда: Внуково
Машина: Toyota Vista
О машине: с2009г. sv30, 4s-fe, A140L-812, 92г.в
Репутация: 0
Слава спасибо Вам большое за схему, объяснения и быстрый ответ. Прихода нет на АМ1. Предохранителя на 40А у меня не бывает. 100А 60А и два по 30А. Но восстановить при наличии тестера и мозгов это дело техники. Сейчас дождь мешает. Зря пол машины разбирал. Пока временно соединил АМ1 и АМ2. На выходных доделаю.


Вернуться к началу
 Профиль Отправить email  
Ответить на тему 
 Заголовок сообщения: Re: Всё погасло
СообщениеДобавлено: 11 авг 2011, 21:00 
Не в сети
Гуру
Гуру
Аватара пользователя

Зарегистрирован: 05 июл 2010, 03:00
Сообщения: 1118
Тем: 2
Откуда: Амурская обл.
Машина: Toyota Vista Ardeo
О машине: VISTA продана теперь WISH,1ZZ, 2008г.
Репутация: 210
Незачто я сам форуме частенько лажу много ребят умных и советы дают путевые. Да еще пока ездишь на одном предохранителе сильно потребители не включай а то или второй предохранитель сгорит или недай бог расплавится чейнибудь.

_________________
Да-да, знаю. Страдивари скрипки для лохов делал, а для реальных пацанов — барабаны!


Вернуться к началу
 Профиль  
Ответить на тему 

Показать сообщения за:  Поле сортировки  
Начать новую тему Ответить на тему

 [ Сообщений: 4 ] 





* Поиск по сайту Вверх Вниз

Кто сейчас на конференции

Сейчас этот форум просматривают: нет зарегистрированных пользователей и гости: 13


Вы не можете начинать темы
Вы не можете отвечать на сообщения
Вы не можете редактировать свои сообщения
Вы не можете удалять свои сообщения
Вы не можете добавлять вложения

Найти:
Перейти:  
Текущее время: 01 май 2026, 10:33
Часовой пояс: UTC + 7 часов
Powered by phpbb. (c) VistaClub.ru.    * Статистика