* Поиск по сайту Вверх Вниз



Начать новую тему Ответить на тему  [ Сообщений: 12 ] 
Автор Сообщение
 Заголовок сообщения: SV40 реле складывания зеркал
СообщениеДобавлено: 19 сен 2013, 22:20 
Не в сети
Любитель
Любитель

Зарегистрирован: 30 июл 2013, 20:55
Сообщения: 23
Тем: 7
Откуда: Прохладный
Машина: Toyota Vista
Репутация: 0
Рекламные ссылки. Показывается только незарегистрированным пользователям


Всем привет подскажите плиз где стоит на SV40 реле складывания зеркал или блок.
Дело в том что установил складывающие зеркала,пульт управления который в двери,проводка есть 7 проводков в каждом штекере,но вот чуда не произошло зеркала регулируются а складываться нехотят.Кто в курсе подскажите заранее благодарен.


Вернуться к началу
 Профиль Отправить email  
Ответить на тему 

 Заголовок сообщения: Re: SV40 реле складывания зеркал
СообщениеДобавлено: 20 сен 2013, 04:52 
Не в сети
модератор
Аватара пользователя

Зарегистрирован: 27 окт 2008, 04:00
Сообщения: 12728
Тем: 15
Откуда: Вятка
Машина: др. Японка
О машине: Toyota Prius 51
Репутация: 2381
Со складыванием зеркал должно быть 8 проводов на блоке управления зеркалами. А управление я так понял идет с интегрированного реле управления №8.


Вложения:
Безымянный.jpg
Безымянный.jpg [ 574.68 КБ | Просмотров: 3558 ]

_________________
Vista Ardeo 1999, SV50, D4, Мультик, TV...
Вернуться к началу
 Профиль Отправить email  
Ответить на тему 
 Заголовок сообщения: Re: SV40 реле складывания зеркал
СообщениеДобавлено: 20 сен 2013, 11:40 
Не в сети
Любитель
Любитель

Зарегистрирован: 30 июл 2013, 20:55
Сообщения: 23
Тем: 7
Откуда: Прохладный
Машина: Toyota Vista
Репутация: 0
За ответ спасибо по 7 проводов выходит из зеркал на пульте не смотрел.Но на всякий случай у меня не ардео а SV40


Вернуться к началу
 Профиль Отправить email  
Ответить на тему 
 Заголовок сообщения: Re: SV40 реле складывания зеркал
СообщениеДобавлено: 20 сен 2013, 13:34 
Не в сети
модератор
Аватара пользователя

Зарегистрирован: 27 окт 2008, 04:00
Сообщения: 12728
Тем: 15
Откуда: Вятка
Машина: др. Японка
О машине: Toyota Prius 51
Репутация: 2381
Я по SV40 и ответил.

_________________
Vista Ardeo 1999, SV50, D4, Мультик, TV...


Вернуться к началу
 Профиль Отправить email  
Ответить на тему 
 Заголовок сообщения: Re: SV40 реле складывания зеркал
СообщениеДобавлено: 20 сен 2013, 16:38 
Не в сети
Любитель
Любитель

Зарегистрирован: 30 июл 2013, 20:55
Сообщения: 23
Тем: 7
Откуда: Прохладный
Машина: Toyota Vista
Репутация: 0
Я понял спасибо что помог и ответил.Проблема решилась сама сабой полазил подергал штекера снял MULTIPLEX.Собрал все и чудо свершилось.
Вывод--- если есть проводка заложенная комплектацией то все будет пахать
кстати заодно с установкой зеркал поставил обогрев зеркал.
Можно тему закрывать.


Вернуться к началу
 Профиль Отправить email  
Ответить на тему 
 Заголовок сообщения: Re: SV40 реле складывания зеркал
СообщениеДобавлено: 09 окт 2013, 01:41 
Не в сети
Начинающий
Начинающий

Зарегистрирован: 09 окт 2013, 01:36
Сообщения: 2
Откуда: Из-за реки
Машина: Toyota Vista
О машине: CV40
Репутация: 0
Александр77 писал(а):
Я понял спасибо что помог и ответил.Проблема решилась сама сабой полазил подергал штекера снял MULTIPLEX.Собрал все и чудо свершилось.
Вывод--- если есть проводка заложенная комплектацией то все будет пахать
кстати заодно с установкой зеркал поставил обогрев зеркал.
Можно тему закрывать.

Доброго времени суток.
А как сделал подогрев, поставил тоже 7-ми контактные зеркала, к разъёму под обшивкой тоже все семь проводов подходят,правда я кнопочку со складыванием не поставил еще пока,пробовал включать обогрев заднего стекла,что-то не греют,может реле надо ставить дополнительное.


Вернуться к началу
 Профиль Отправить email  
Ответить на тему 
 Заголовок сообщения: Re: SV40 реле складывания зеркал
СообщениеДобавлено: 11 окт 2013, 12:21 
Не в сети
Любитель
Любитель

Зарегистрирован: 30 июл 2013, 20:55
Сообщения: 23
Тем: 7
Откуда: Прохладный
Машина: Toyota Vista
Репутация: 0
В 7контактных зеркалах нет обогрева ставил элементы сам.Подключать к обогреву заднего стекла нет смысла .вывел отдельно с замка зажигания через релюху и кнопку кажется с приоры обогрев стекла.


Вернуться к началу
 Профиль Отправить email  
Ответить на тему 
 Заголовок сообщения: Re: SV40 реле складывания зеркал
СообщениеДобавлено: 11 окт 2013, 13:38 
Не в сети
Начинающий
Начинающий

Зарегистрирован: 09 окт 2013, 01:36
Сообщения: 2
Откуда: Из-за реки
Машина: Toyota Vista
О машине: CV40
Репутация: 0
Ясно.А я думал в 7-ми контактных есть подогрев,просто я больше чем семь контактов зеркал не встречал.
Сколько же тогда у зеркал с подогревом проводов.


Вернуться к началу
 Профиль Отправить email  
Ответить на тему 
 Заголовок сообщения: Re: SV40 реле складывания зеркал
СообщениеДобавлено: 12 окт 2013, 20:05 
Не в сети
Любитель
Любитель

Зарегистрирован: 30 июл 2013, 20:55
Сообщения: 23
Тем: 7
Откуда: Прохладный
Машина: Toyota Vista
Репутация: 0
Скорее всего больше у меня 7 контактные а подогрев лепил сам и получилось 9 проводков


Вернуться к началу
 Профиль Отправить email  
Ответить на тему 
 Заголовок сообщения: Re: SV40 реле складывания зеркал
СообщениеДобавлено: 07 май 2015, 15:32 
Не в сети
Начинающий
Начинающий

Зарегистрирован: 07 май 2015, 15:14
Сообщения: 2
Откуда: Тула
Машина: др. Японка
Репутация: 0
Всем доброго времени! Решил поставить на свой авто (TOYOTA LITE ACE) складывающие зеркала, проблема в том ,что реле управления зеркалами от своей модели не нашел, а от висты есть , проблема в том нужна схема подключения этого реле, если есть у кого пришлите на почту sirick.a@yandex.ru


Вернуться к началу
 Профиль Отправить email  
Ответить на тему 
 Заголовок сообщения: Re: SV40 реле складывания зеркал
СообщениеДобавлено: 07 май 2015, 21:19 
Не в сети
модератор
Аватара пользователя

Зарегистрирован: 27 окт 2008, 04:00
Сообщения: 12728
Тем: 15
Откуда: Вятка
Машина: др. Японка
О машине: Toyota Prius 51
Репутация: 2381
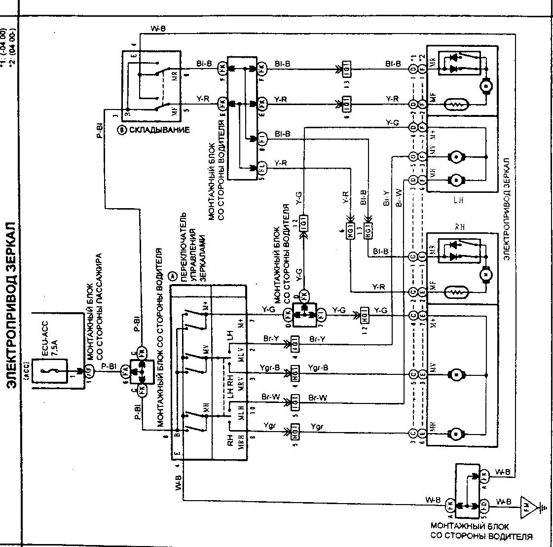
С 50-ки
Вложение:
vista_ardeo зеркала.jpg
vista_ardeo зеркала.jpg [ 193.72 КБ | Просмотров: 3290 ]

С 40-ки
Вложение:
Toyota_Camry_Vista_зеркала.jpg
Toyota_Camry_Vista_зеркала.jpg [ 359.33 КБ | Просмотров: 3290 ]

_________________
Vista Ardeo 1999, SV50, D4, Мультик, TV...


Вернуться к началу
 Профиль Отправить email  
Ответить на тему 
 Заголовок сообщения: Re: SV40 реле складывания зеркал
СообщениеДобавлено: 08 май 2015, 03:55 
Не в сети
Начинающий
Начинающий

Зарегистрирован: 07 май 2015, 15:14
Сообщения: 2
Откуда: Тула
Машина: др. Японка
Репутация: 0
ОК! Вторая схема что надо , правда качество не очень но постараюсь разобраться!


Вернуться к началу
 Профиль Отправить email  
Ответить на тему 

Показать сообщения за:  Поле сортировки  
Начать новую тему Ответить на тему

 [ Сообщений: 12 ] 





* Поиск по сайту Вверх Вниз

Кто сейчас на конференции

Сейчас этот форум просматривают: нет зарегистрированных пользователей и гости: 23


Вы не можете начинать темы
Вы не можете отвечать на сообщения
Вы не можете редактировать свои сообщения
Вы не можете удалять свои сообщения
Вы не можете добавлять вложения

Найти:
Перейти:  
Текущее время: 30 апр 2026, 10:31
Часовой пояс: UTC + 7 часов
Powered by phpbb. (c) VistaClub.ru.    * Статистика