* Поиск по сайту Вверх Вниз



Начать новую тему Ответить на тему  [ Сообщений: 14 ] 
Автор Сообщение
 Заголовок сообщения: 3S-FE Нет искры на виста ардео
СообщениеДобавлено: 07 авг 2015, 19:36 
Не в сети
Любитель
Любитель

Зарегистрирован: 03 янв 2013, 11:10
Сообщения: 46
Тем: 10
Откуда: Чита
Машина: Toyota Vista Ardeo
О машине: Заменён 3s-fse на 3s-fe
Репутация: 1
Рекламные ссылки. Показывается только незарегистрированным пользователям


Друзья, помогите пожалуйста уже неделю мучаюсь нет искры соответственно Не заводится, поменял датчик каленвала, распредвала, и толку 0 , предохранители все целы,, еще двигатель заменен на простой коса просто ужас много лишних проводов чек Не горит лампа цела , компьютер норм Не пахнет , сигнализация центрион,, где копать???? А началось с того Что заглушил машину и через 3 часа не смог завести поначалу искра проскакивала как то не в такт щас нифига грм новый крутит по звуку норм с компрессией,, живу в Забайкалье у нас ни электриков Ни мастеров умеют только жигули и мотоциклы делать ,, так что выложите свои предположения а я буду проверять , не часто выхожу так как с телефона,,


Последний раз редактировалось pavanik_27 12 авг 2015, 23:20, всего редактировалось 1 раз.
поправил название


Вернуться к началу
 Профиль Отправить email  
Ответить на тему 

 Заголовок сообщения: Re: Нет искры виста ардео SV50
СообщениеДобавлено: 07 авг 2015, 21:29 
Не в сети
Любитель
Любитель

Зарегистрирован: 13 фев 2012, 19:06
Сообщения: 26
Тем: 2
Машина: др. Toyota
Репутация: 0
Надо для начала измерить компрессию."По звуку" диагностика делается только на "лисипеды".Потом надо измерить напряжение на проводе который подходит к датчику коленвала.Должно быть не менее 2,5 вольт.Посмотреть светодиодной контролькой если импульс на свечных катушках.Должна моргать на одном из проводов.Это примерно все,что надо для искры.То есть система такая.С мозгов на датчик коленвала приходит 2,5 вольта.При прокрутке двигателя импульс с него уходит на мозги и они дают сигнал на впрыск и искру.Примерно вот так.

Добавлено спустя 1 минуту 25 секунд:
Надо кстати глянуть сигналку и проверить "концевики" дверей.Может тупо какой-то не сработать и прощай искра


Вернуться к началу
 Профиль Отправить email  
Ответить на тему 
 Заголовок сообщения: Re: Нет искры виста ардео SV50
СообщениеДобавлено: 08 авг 2015, 01:13 
Не в сети
Давно на форуме
Аватара пользователя

Зарегистрирован: 25 янв 2009, 04:00
Сообщения: 10683
Тем: 155
Откуда: Косопузия (Рязань).
Машина: др. Toyota
О машине: SXU10 5S-FE белая ночь 057
Репутация: 1488
Вопросы автору:
1.В описании указано
Машина: Toyota Vista Ardeo
О машине: Заменён 3s-fse на 3s-fe

Все правильно?
2.После замены ДВС машина заводилась и ездила?
:smoke: ...

_________________
:smoke: Я не парюсь. Уже не курю. Просто люблю на солнце посидеть.
(из личных наблюдений...)


Вернуться к началу
 Профиль  
Ответить на тему 
 Заголовок сообщения: Re: Нет искры виста ардео SV50
СообщениеДобавлено: 08 авг 2015, 02:19 
Не в сети
Специалист
Специалист

Зарегистрирован: 25 июл 2014, 02:19
Сообщения: 166
Тем: 3
Откуда: Курган
Машина: Toyota Vista Ardeo
О машине: GF-SV-50G-BWSMH-B,3S-FSE,U240E,1999г.
Репутация: 235
был случай,что был не притянут возле аккумулятора ,ближе к мотору ,корпусу комутатора ,искры не было(D-4).
А при повороте ключа в "зажигание" горит чек или нет? Если нет,смотрим плавкий пред в районе плюсовой клеммы АКБ.
А,ну да.Чек ведь не горит.Ну всёже предохранитель прозвони.
А ещё лучше глянь внимательно на трамблёр,можтам катушка отошла в мир иной.Я понял у тебя 3S-FE.
Солидарен с вопросом от Фея.


Вернуться к началу
 Профиль Отправить email  
Ответить на тему 
 Заголовок сообщения: Re: Нет искры виста ардео SV50
СообщениеДобавлено: 08 авг 2015, 09:23 
Не в сети
Любитель
Любитель

Зарегистрирован: 03 янв 2013, 11:10
Сообщения: 46
Тем: 10
Откуда: Чита
Машина: Toyota Vista Ardeo
О машине: Заменён 3s-fse на 3s-fe
Репутация: 1
3года без проблем ездила и заводилась,,,,

Добавлено спустя 7 минут 2 секунды:
Поподробнее про сигнализацию, ? Буду мерить напряжение на датчик коленвала ,, и ещё при включенном зажигании когда датчик отключаю из фишки слышно как форсунки щелкаю
Т

Добавлено спустя 4 минуты 13 секунд:
Я так думаю Что катушки Не могли в раз умереть,, трамвлера там нет,, сигнализация может
:dash:

Добавлено спустя 2 часа 20 минут 30 секунд:
Напряжение проверил , нет 2.5 вольт обрезал фишку каленвала датчика грешил на нее Всё равно нет, заметил особенность Что когда пальцами трогаешь концы проводов начинает щелкать форсунки

Добавлено спустя 50 секунд:
А искры нет


Вернуться к началу
 Профиль Отправить email  
Ответить на тему 
 Заголовок сообщения: Re: Нет искры виста ардео SV50
СообщениеДобавлено: 08 авг 2015, 12:20 
Не в сети
Специалист
Специалист

Зарегистрирован: 25 июл 2014, 02:19
Сообщения: 166
Тем: 3
Откуда: Курган
Машина: Toyota Vista Ardeo
О машине: GF-SV-50G-BWSMH-B,3S-FSE,U240E,1999г.
Репутация: 235
Концевики от сигнализации непричем.Если концевик и влияет на заводку, то тока капотный,и то только на автозапуск. а вот если подключено с разрывом цепи на "жизненно важный орган ",то вполне возможно. Исключить можно..Вытаскивай разьём и восстанови цепь блокировки.Будут трудности-модель сигнализации черкни, подскажу чё каво.


Вернуться к началу
 Профиль Отправить email  
Ответить на тему 
 Заголовок сообщения: Re: Нет искры виста ардео SV50
СообщениеДобавлено: 08 авг 2015, 14:04 
Не в сети
модератор
Аватара пользователя

Зарегистрирован: 27 окт 2008, 04:00
Сообщения: 12728
Тем: 15
Откуда: Вятка
Машина: др. Японка
О машине: Toyota Prius 51
Репутация: 2381
Для начала нужно проверить есть ли питание на катушках зажигания, а потом уже лезть в дебри. Загорается ли чек при включении зажигания?

_________________
Vista Ardeo 1999, SV50, D4, Мультик, TV...


Вернуться к началу
 Профиль Отправить email  
Ответить на тему 
 Заголовок сообщения: Re: Нет искры виста ардео SV50
СообщениеДобавлено: 08 авг 2015, 14:58 
Не в сети
Любитель
Любитель

Зарегистрирован: 13 фев 2012, 19:06
Сообщения: 26
Тем: 2
Машина: др. Toyota
Репутация: 0
СаняН писал(а):
Концевики от сигнализации непричем.Если концевик и влияет на заводку, то тока капотный,и то только на автозапуск. а вот если подключено с разрывом цепи на "жизненно важный орган ",то вполне возможно. Исключить можно..Вытаскивай разьём и восстанови цепь блокировки.Будут трудности-модель сигнализации черкни, подскажу чё каво.


Уважаемый!Если разорвать цепь питания катушек зажигания,то очень даже не заведется.А ДОПщики народ ленивый.Но унего трамблер.Это меняет "ситуяйцию".

Добавлено спустя 3 минуты 53 секунды:
жека2013 писал(а):
3года без проблем ездила и заводилась,,,,

Добавлено спустя 7 минут 2 секунды:
Поподробнее про сигнализацию, ? Буду мерить напряжение на датчик коленвала ,, и ещё при включенном зажигании когда датчик отключаю из фишки слышно как форсунки щелкаю
Т

Добавлено спустя 4 минуты 13 секунд:
Я так думаю Что катушки Не могли в раз умереть,, трамвлера там нет,, сигнализация может
:dash:

Добавлено спустя 2 часа 20 минут 30 секунд:
Напряжение проверил , нет 2.5 вольт обрезал фишку каленвала датчика грешил на нее Всё равно нет, заметил особенность Что когда пальцами трогаешь концы проводов начинает щелкать форсунки

Добавлено спустя 50 секунд:
А искры нет


Дружище!Попробую открутить,снять датчик коленвала и не снимая фишки,проведи металически предметом перед рабочей областью.Туда-сюда,тем самым ты иммитируешь вращение маховика.Датчик индукционный,он должен дать сигнал на отрытие форсунок.Отпишись.Будем думать вместе с тобой.

Добавлено спустя 7 минут 15 секунд:
Где-то близка разгадка.Банально,иногда приволакивают машины на эвакуаторе,причина-"не заводится".Закрываешь двери.ставишь на "сигналку",потом открываешь и она завелась.Не отработал один из концевиков и "сигналка" блокирует запуск.


Вернуться к началу
 Профиль Отправить email  
Ответить на тему 
 Заголовок сообщения: Re: Нет искры виста ардео SV50
СообщениеДобавлено: 08 авг 2015, 21:52 
Не в сети
Любитель
Любитель

Зарегистрирован: 03 янв 2013, 11:10
Сообщения: 46
Тем: 10
Откуда: Чита
Машина: Toyota Vista Ardeo
О машине: Заменён 3s-fse на 3s-fe
Репутация: 1
Сигнализация центрион x-line вер 1 попробую открутить датчик коленвала и проведу металлом, сразу отпишусь, щас к сожалению у нас ночь,, на каких проводах должно напряжение на катушках то есть питание,,, я так понимаю там два питание два импульс от компа

Добавлено спустя 12 часов 24 минуты 33 секунды:
Чек вообще не горит

Добавлено спустя 38 минут 44 секунды:
Провожу по датчику металлическим предметом моментально срабатывают форсунки,, на что грешить??? :dash:

Добавлено спустя 8 минут 46 секунд:
При включенном зажигании нет питания 12в на обеих катушках

Добавлено спустя 13 минут 35 секунд:
Ой ошибочка вышла питание 12в 5в есть а земли нет высоковольтные вверх
слева на право
(Земля) (IGF) (IGT) (Питание)

Добавлено спустя 21 минуту 18 секунд:
И еще кому Не трудно кто знает подскажите куда к каким проводам подключается лямда зонд вообще оторвана на блоке эбу
8O потому и жрала 17 на сто


Вернуться к началу
 Профиль Отправить email  
Ответить на тему 
 Заголовок сообщения: Re: Нет искры виста ардео SV50
СообщениеДобавлено: 09 авг 2015, 12:51 
Не в сети
модератор
Аватара пользователя

Зарегистрирован: 27 окт 2008, 04:00
Сообщения: 12728
Тем: 15
Откуда: Вятка
Машина: др. Японка
О машине: Toyota Prius 51
Репутация: 2381
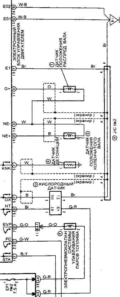
По схеме масса на катушки прикручена к блоку цилиндров слева, белый с черным провод. Лямбда


Вложения:
лямда.jpg
лямда.jpg [ 106.09 КБ | Просмотров: 7805 ]

_________________
Vista Ardeo 1999, SV50, D4, Мультик, TV...
Вернуться к началу
 Профиль Отправить email  
Ответить на тему 
 Заголовок сообщения: Re: Нет искры виста ардео SV50
СообщениеДобавлено: 09 авг 2015, 18:09 
Не в сети
Любитель
Любитель

Зарегистрирован: 03 янв 2013, 11:10
Сообщения: 46
Тем: 10
Откуда: Чита
Машина: Toyota Vista Ardeo
О машине: Заменён 3s-fse на 3s-fe
Репутация: 1
Провода на лямда зонд оторваны под крышкой где эбу,, куда они присоединяются? Если честно мне сейчас искра важнее а это на втором плане,,, где найти искру вообще всю голову сломал

Добавлено спустя 3 минуты 5 секунд:
Может это всё сигнализация, а может и нет сначала же искра проскакивала а щас вообще нет видимо какой то датчик или провод сдох,,


Вернуться к началу
 Профиль Отправить email  
Ответить на тему 
 Заголовок сообщения: Re: Нет искры виста ардео SV50
СообщениеДобавлено: 11 авг 2015, 01:39 
Не в сети
модератор
Аватара пользователя

Зарегистрирован: 27 окт 2008, 04:00
Сообщения: 12728
Тем: 15
Откуда: Вятка
Машина: др. Японка
О машине: Toyota Prius 51
Репутация: 2381
По лямбде - на схеме указаны номера контактов эбу. А по искре - для начала найдите массу или киньте другой провод с массы на катушки(4-я ножка), а уж потом видно будет, питание же есть.

_________________
Vista Ardeo 1999, SV50, D4, Мультик, TV...


Вернуться к началу
 Профиль Отправить email  
Ответить на тему 
 Заголовок сообщения: Re: 3S-FE Нет искры на виста ардео
СообщениеДобавлено: 15 авг 2015, 15:36 
Не в сети
Любитель
Любитель

Зарегистрирован: 13 фев 2012, 19:06
Сообщения: 26
Тем: 2
Машина: др. Toyota
Репутация: 0
Интересно,чем дело всё закончилось?Кто победил,"японский автопром" или наш Кулибин?


Вернуться к началу
 Профиль Отправить email  
Ответить на тему 
 Заголовок сообщения: Re: 3S-FE Нет искры на виста ардео
СообщениеДобавлено: 21 фев 2024, 21:05 
Не в сети
Начинающий
Начинающий

Зарегистрирован: 21 фев 2024, 21:01
Сообщения: 1
Откуда: Бурятия
Машина: др. Toyota
О машине: St210
Репутация: 0
Здравствуйте как соединили провода на ЭБУ 22пина с под торпедной косы тоже поменял ДВС с д4 на простой и все встало из за этой фишки можно фото как подцепили


Вернуться к началу
 Профиль Отправить email  
Ответить на тему 

Показать сообщения за:  Поле сортировки  
Начать новую тему Ответить на тему

 [ Сообщений: 14 ] 





* Поиск по сайту Вверх Вниз

Кто сейчас на конференции

Сейчас этот форум просматривают: нет зарегистрированных пользователей и гости: 0


Вы не можете начинать темы
Вы не можете отвечать на сообщения
Вы не можете редактировать свои сообщения
Вы не можете удалять свои сообщения
Вы не можете добавлять вложения

Найти:
Перейти:  
Текущее время: 01 май 2026, 06:09
Часовой пояс: UTC + 7 часов
Powered by phpbb. (c) VistaClub.ru.    * Статистика