* Поиск по сайту Вверх Вниз



Начать новую тему Ответить на тему  [ Сообщений: 12 ] 
Автор Сообщение
 Заголовок сообщения: АКПП U240F загорелся чек мигает о.д
СообщениеДобавлено: 10 янв 2015, 18:54 
Не в сети
Начинающий
Начинающий

Зарегистрирован: 14 дек 2014, 13:48
Сообщения: 4
Тем: 1
Откуда: новосибирск
Машина: Toyota Vista Ardeo
О машине: sv55.3sf
Репутация: 0
Рекламные ссылки. Показывается только незарегистрированным пользователям


в чем проблема лри начале движения загорается чек и мигает о.д ардео 1998 год 4вд 2литра


Вернуться к началу
 Профиль Отправить email  
Ответить на тему 

 Заголовок сообщения: Re: аккп загорелся чек мигает о.д
СообщениеДобавлено: 10 янв 2015, 19:46 
Не в сети
Профи
Профи
Аватара пользователя

Зарегистрирован: 25 май 2012, 06:40
Сообщения: 756
Тем: 58
Откуда: р-ка Хакасия, Абакан
Блог: Посмотреть блог (12)
Машина: Toyota Vista Ardeo
О машине: Абаканец, универсал, 1zz, 99 г.в.
Репутация: 307
У меня вроде было такое и еще спидометр заглючил когда контакт на акб пропал.
Прикрутил и всё прошло.

_________________
1ZZ-FE, мультивижн, диван, ласточка моя
Изображение
Voir Paris et mourir!


Вернуться к началу
 Профиль Отправить email  
Ответить на тему 
 Заголовок сообщения: Re: АКПП U240F загорелся чек мигает о.д
СообщениеДобавлено: 10 янв 2015, 20:37 
Не в сети
местный модератор
Аватара пользователя

Зарегистрирован: 12 фев 2009, 04:00
Сообщения: 7539
Тем: 100
Откуда: Хабаровск
Блог: Посмотреть блог (6)
Машина: Toyota Vista Ardeo
О машине: серебристая с ресничками
Репутация: 1791
1. надо воспользоваться поиском по форуму...написано много об этом.
2. сунуть скрепку и считать коды ошибок, об этом тоже много всего есть.
Не нарушайте правила форума.

_________________
--------------------------------------------------
トヨタ ビスタアルデオ / VISTA ARDEO SV55G - BWSGK 4.2000, N200G, 3S-FE, 4WD, navi, ...
--------------------------------------------------


Вернуться к началу
 Профиль  
Ответить на тему 
 Заголовок сообщения: Re: АКПП U240F загорелся чек мигает о.д
СообщениеДобавлено: 10 янв 2015, 20:51 
Не в сети
Суровый Модератор
Аватара пользователя

Зарегистрирован: 18 июл 2011, 16:15
Сообщения: 3138
Тем: 45
Откуда: Новосибирск
Машина: Toyota Vista Ardeo
О машине: SV55
Репутация: 3439
У Wasilek горит еще значек абс. Я же посоветовал к кому обратиться. Видимо не верит что абс связанно с коробкой.


Вернуться к началу
 Профиль Отправить email  
Ответить на тему 
 Заголовок сообщения: Re: АКПП U240F загорелся чек мигает о.д
СообщениеДобавлено: 11 янв 2015, 00:24 
Не в сети
Специалист
Специалист
Аватара пользователя

Зарегистрирован: 17 окт 2014, 23:11
Сообщения: 159
Тем: 11
Откуда: Сим
Машина: Toyota Vista
О машине: SV32 3S-FE 1991г
Репутация: 4
на мозги коробки скорсть считывается с абс,возможно там неисправность,датчик или провода


Вернуться к началу
 Профиль Отправить email  
Ответить на тему 
 Заголовок сообщения: Re: АКПП U240F загорелся чек мигает о.д
СообщениеДобавлено: 11 янв 2015, 16:17 
Не в сети
Начинающий
Начинающий

Зарегистрирован: 14 дек 2014, 13:48
Сообщения: 4
Тем: 1
Откуда: новосибирск
Машина: Toyota Vista Ardeo
О машине: sv55.3sf
Репутация: 0
привет.да абс все в норме не горит


Вернуться к началу
 Профиль Отправить email  
Ответить на тему 
 Заголовок сообщения: Re: АКПП U240F загорелся чек мигает о.д
СообщениеДобавлено: 12 янв 2015, 21:09 
Не в сети
местный модератор
Аватара пользователя

Зарегистрирован: 12 фев 2009, 04:00
Сообщения: 7539
Тем: 100
Откуда: Хабаровск
Блог: Посмотреть блог (6)
Машина: Toyota Vista Ardeo
О машине: серебристая с ресничками
Репутация: 1791
чаще с проблемами ОД будет и АБС замешана....еще раз, считайте коды ошибок. Они могут не светиться, а ошибки там сидеть и ждать.

_________________
--------------------------------------------------
トヨタ ビスタアルデオ / VISTA ARDEO SV55G - BWSGK 4.2000, N200G, 3S-FE, 4WD, navi, ...
--------------------------------------------------


Вернуться к началу
 Профиль  
Ответить на тему 
 Заголовок сообщения: Re: АКПП U240F загорелся чек мигает о.д
СообщениеДобавлено: 13 янв 2015, 19:46 
Не в сети
Начинающий
Начинающий

Зарегистрирован: 14 дек 2014, 13:48
Сообщения: 4
Тем: 1
Откуда: новосибирск
Машина: Toyota Vista Ardeo
О машине: sv55.3sf
Репутация: 0
всем привет!ну вот сегодня менял датчики скорости их два у меня.как я сам узнал.их зовут датчики вращения валов.и результата ноль.что дальше помогите кто может.на трех станциях был выдает ошибка 42-т.е.р-0500.что делать,,,,,,,,,,,,,,,,,,,,,,,,,,,,,,,,


Вернуться к началу
 Профиль Отправить email  
Ответить на тему 
 Заголовок сообщения: Re: АКПП U240F загорелся чек мигает о.д
СообщениеДобавлено: 14 янв 2015, 01:01 
Не в сети
модератор
Аватара пользователя

Зарегистрирован: 27 окт 2008, 04:00
Сообщения: 12715
Тем: 15
Откуда: Вятка
Машина: др. Японка
О машине: Toyota Prius 51
Репутация: 2380
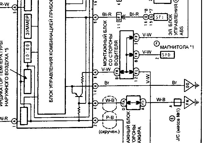
Вы меняли датчики вращения валов, а ошибка у вас "Датчик скорости автомобиля Сигнал "SPD" не поступает к электронному блоку управления на прогретом двигателе в течение 10 и более секунд при частоте более 3000 об/мин". Сигнал "SPD" подается с блока АБС и дублирующий с приборного щитка, эта ошибка будет даже при отсутствии одного из них. Датчики на коробке не при чем.

_________________
Vista Ardeo 1999, SV50, D4, Мультик, TV...


Вернуться к началу
 Профиль Отправить email  
Ответить на тему 
 Заголовок сообщения: Re: АКПП U240F загорелся чек мигает о.д
СообщениеДобавлено: 14 янв 2015, 01:05 
Не в сети
Суровый Модератор
Аватара пользователя

Зарегистрирован: 18 июл 2011, 16:15
Сообщения: 3138
Тем: 45
Откуда: Новосибирск
Машина: Toyota Vista Ardeo
О машине: SV55
Репутация: 3439
Ткни меня где этот провод идущий от абс и с приборного щитка, и куда идет, нету собой книги, а человеку помогу он уже меня видел.


Вернуться к началу
 Профиль Отправить email  
Ответить на тему 
 Заголовок сообщения: Re: АКПП U240F загорелся чек мигает о.д
СообщениеДобавлено: 14 янв 2015, 01:19 
Не в сети
модератор
Аватара пользователя

Зарегистрирован: 27 окт 2008, 04:00
Сообщения: 12715
Тем: 15
Откуда: Вятка
Машина: др. Японка
О машине: Toyota Prius 51
Репутация: 2380
ЭБУ, приборка

Добавлено спустя 8 минут 35 секунд:
Единственное, не нашел дублирующий сигнал, возможно на 50-ке что то изменили. На 30-х и 40-х на ЭБУ подавались два сигнала SPD.


Вложения:
spd.jpg
spd.jpg [ 79.65 КБ | Просмотров: 1419 ]
панель.jpg
панель.jpg [ 79.22 КБ | Просмотров: 1419 ]

_________________
Vista Ardeo 1999, SV50, D4, Мультик, TV...
Вернуться к началу
 Профиль Отправить email  
Ответить на тему 
 Заголовок сообщения: Re: АКПП U240F загорелся чек мигает о.д
СообщениеДобавлено: 14 янв 2015, 02:06 
Не в сети
Суровый Модератор
Аватара пользователя

Зарегистрирован: 18 июл 2011, 16:15
Сообщения: 3138
Тем: 45
Откуда: Новосибирск
Машина: Toyota Vista Ardeo
О машине: SV55
Репутация: 3439
Понял, этот провод почему то был разорван с приборки я его лично заизолировал, соединив кусочком провода, теперь мне не ясно, зачем было его разрывать с приборки, прям загадка.

Добавлено спустя 1 минуту 31 секунду:
У него до сих пор ошибка((

Добавлено спустя 42 секунды:
Может приборку разобрать? И там глянуть? Погорело может чего!?


Вернуться к началу
 Профиль Отправить email  
Ответить на тему 

Показать сообщения за:  Поле сортировки  
Начать новую тему Ответить на тему

 [ Сообщений: 12 ] 





* Поиск по сайту Вверх Вниз

Кто сейчас на конференции

Сейчас этот форум просматривают: нет зарегистрированных пользователей и гости: 1


Вы не можете начинать темы
Вы не можете отвечать на сообщения
Вы не можете редактировать свои сообщения
Вы не можете удалять свои сообщения
Вы не можете добавлять вложения

Найти:
Перейти:  
Текущее время: 27 мар 2026, 07:06
Часовой пояс: UTC + 7 часов
Powered by phpbb. (c) VistaClub.ru.    * Статистика